EasyManua.ls Logo

Astralpool BLM200 - D. Electrical Diagram of the Heat Pump

Astralpool BLM200
21 pages
Print Icon
To Next Page IconTo Next Page
To Next Page IconTo Next Page
To Previous Page IconTo Previous Page
To Previous Page IconTo Previous Page
Loading...







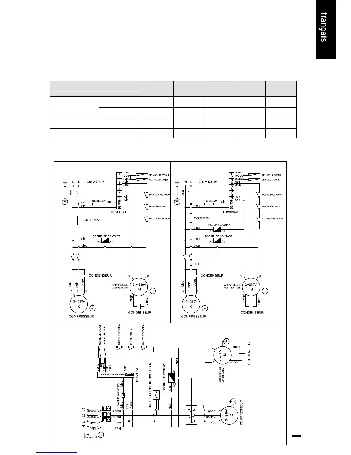
POMPE Á CHALEUR ASTRAL CALOR
MODÈLE
BLM200
41434-004
(230/1/50 Hz)
BLM400
41435-004
(230/1/50 Hz)
BLM600
41436-004
(230/1/50 Hz)
BLM800
43505-004
(230/1/50 Hz)
BLT800
43862-004
(400/3/50 Hz)
Dispositif de
protection contre les
courts-circuits
Intensité
nominale
4 Amp 9 Amp 12 Amp 21 Amp 7,8 Amp
Limite de courrant
résiduel
25 mA 30 mA 45 mA 100 mA 35 mA
Calibre de fusible 16 Amp 20 Amp 32 Amp 60 Amp 20 Amp
Calibre d’alimentation 3 x 1,5 3 x 2,5 3 x 2,5 3 x 4 5 x 2,5
BLM200-BLM400-BLM600
BLM800
BLT800

Related product manuals