EasyManua.ls Logo

Atlas Copco LFx 1.5

Atlas Copco LFx 1.5
50 pages
To Next Page IconTo Next Page
To Next Page IconTo Next Page
To Previous Page IconTo Previous Page
To Previous Page IconTo Previous Page
Loading...
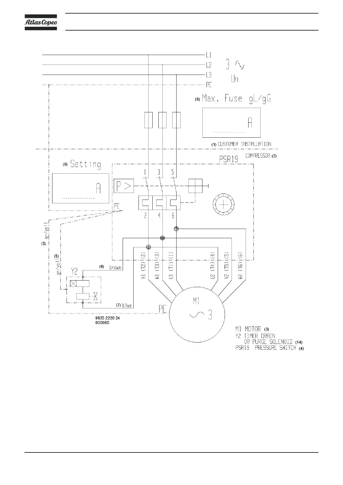
3-phase 230 V - 50 Hz and 230 V - 60 Hz with electronic drain or purge solenoid
Instruction book
28 2920 7002 03

Related product manuals