EasyManua.ls Logo

Atlas Copco ZT 55 - 2.5 Cooling System

Atlas Copco ZT 55
138 pages
To Next Page IconTo Next Page
To Next Page IconTo Next Page
To Previous Page IconTo Previous Page
To Previous Page IconTo Previous Page
Loading...
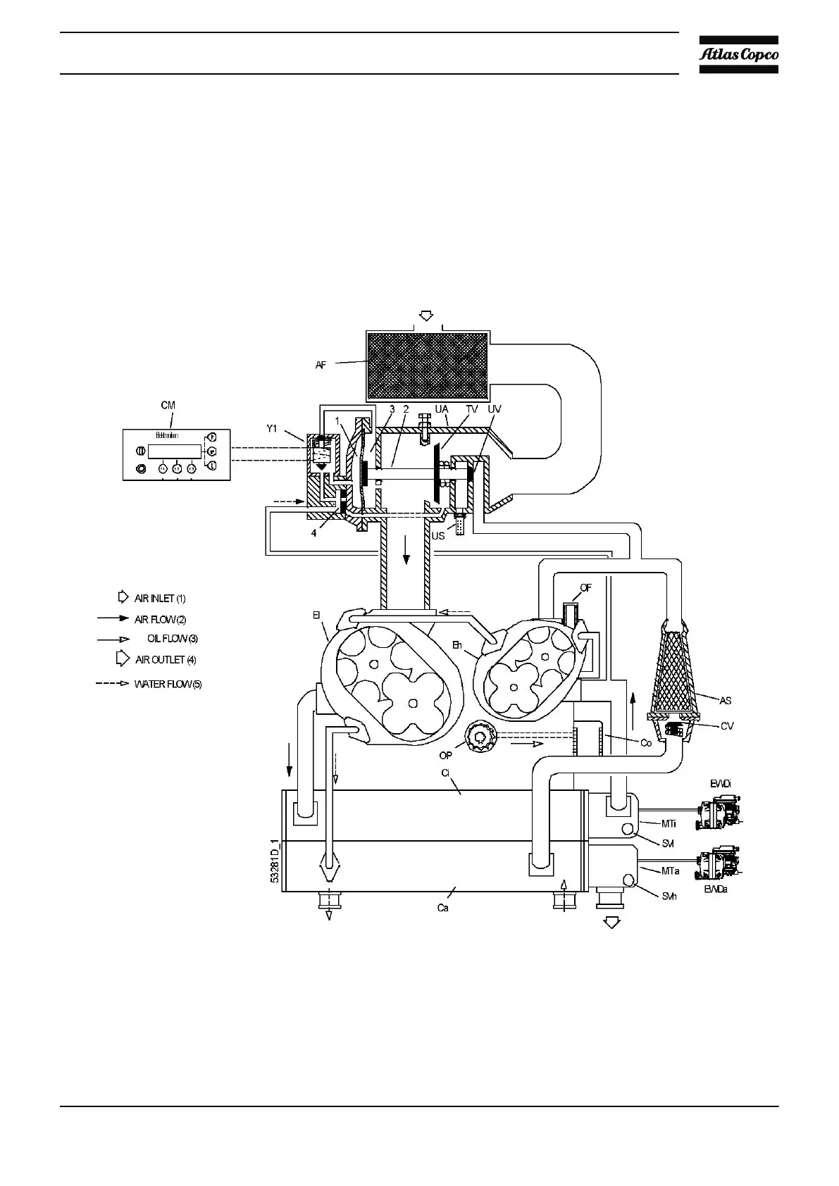
On ZT compressors, oil is circulated by pump (OP) from the sump of the gear casing to cooler (Co). Then,
the oil flows through the cooling jackets of compressor elements (El and Eh). From there, the oil flows through
filter (OF) towards the bearings and timing gears.
Valve (BV) opens if the oil pressure should rise above a given value.
2.5 Cooling system
Flow diagram, ZR
Instruction book
31

Table of Contents

Related product manuals