EasyManua.ls Logo

Axminster WorkShop AW1950B - Wiring Diagram; AW1950 B Wiring Configuration; AW2305 B;AW2606 B Wiring

Axminster WorkShop AW1950B
44 pages
Print Icon
To Next Page IconTo Next Page
To Next Page IconTo Next Page
To Previous Page IconTo Previous Page
To Previous Page IconTo Previous Page
Loading...
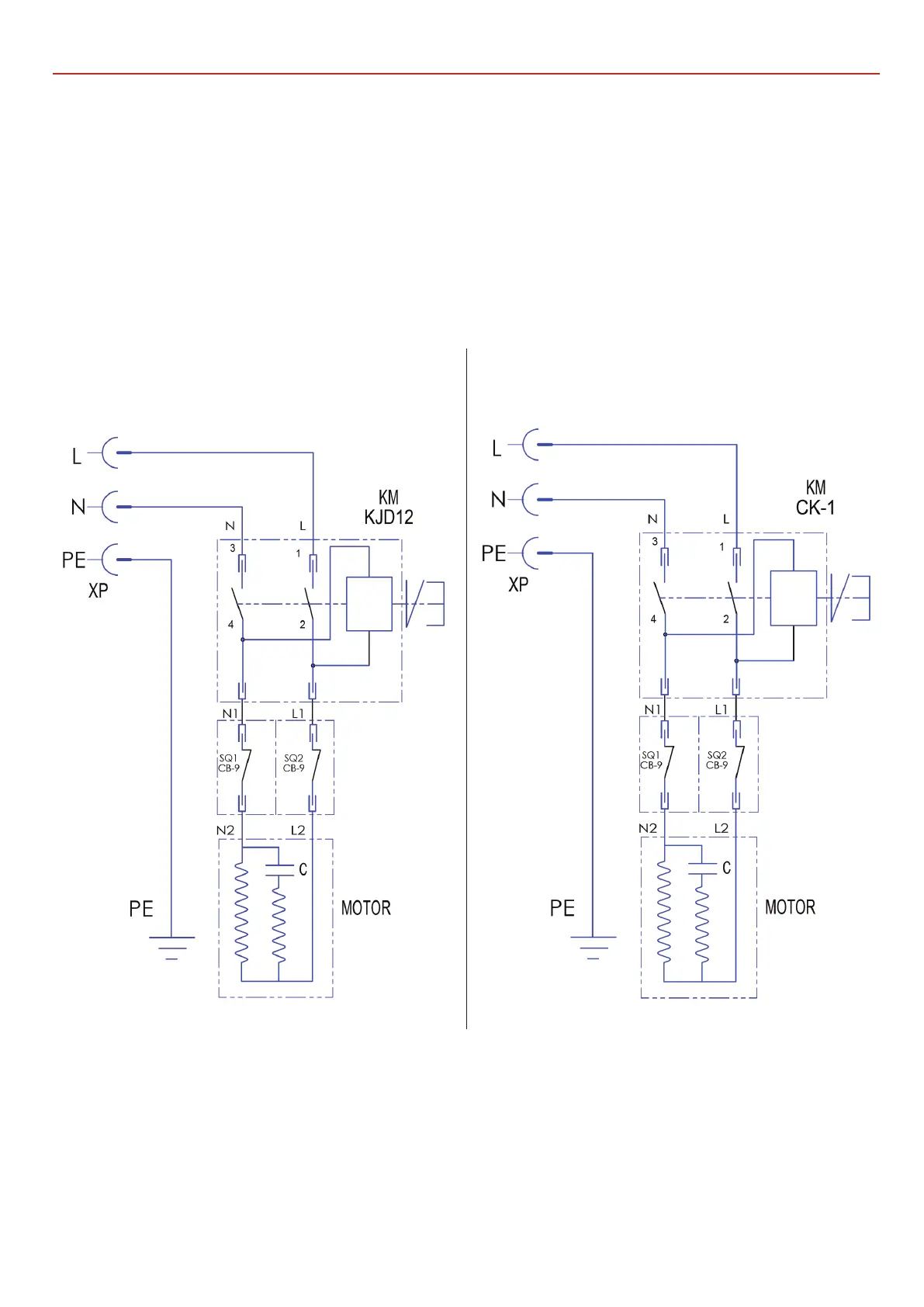
WIRING DIAGRAM
33
Model AW1950B Model AW2305B, AW2606B

Related product manuals