EasyManua.ls Logo

Baoli CPDS15 - Page 71

Baoli CPDS15
87 pages
Print Icon
To Next Page IconTo Next Page
To Next Page IconTo Next Page
To Previous Page IconTo Previous Page
To Previous Page IconTo Previous Page
Loading...
66
7.1.6 Oil tank
For the cleaning oil, there is an inlet filter and a return filter separately in the oil tank
and the tube.
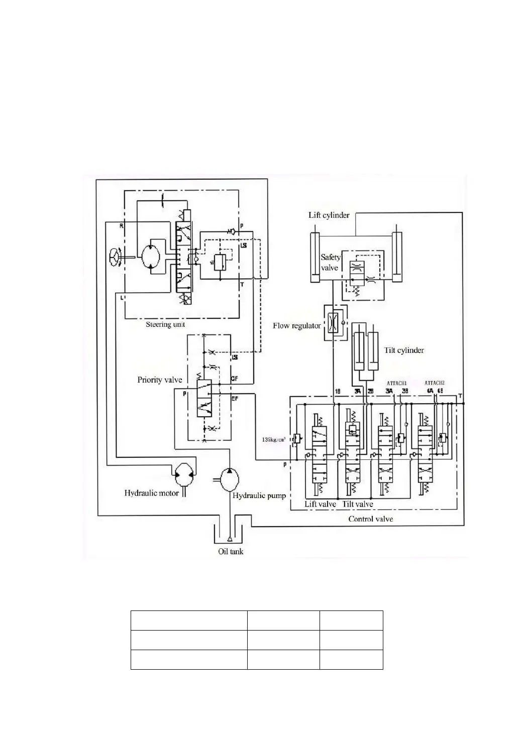
7.1.7 Hydraulic oil circuit (See Fig.7-18)
Fig.7-18 Hydraulic oil circuit
Forklift truck
1.5t
1.8t
Main relief pressure
14.5MPa
16MPa
Steering unit pressure
8MPa
8MPa

Related product manuals