EasyManua.ls Logo

Belling FSDF61DOWS - Wiring Diagram

Belling FSDF61DOWS
40 pages
Print Icon
To Next Page IconTo Next Page
To Next Page IconTo Next Page
To Previous Page IconTo Previous Page
To Previous Page IconTo Previous Page
Loading...
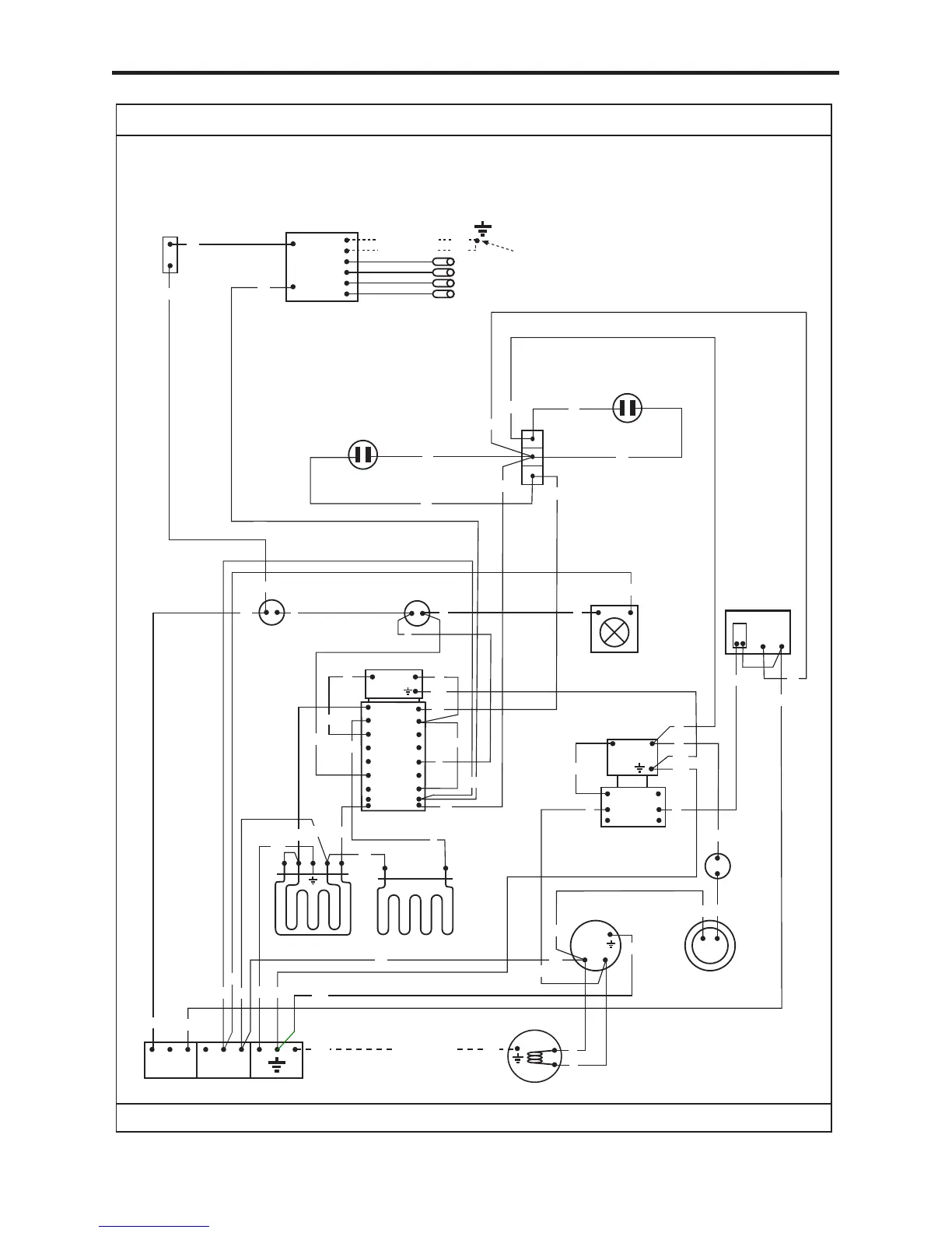
WIRING DIAGRAM
OVEN STIR FAN
L
N
Bn
Bk
Or
Gn
INLET TERMINAL BLOCK
GRILL ELEMENT
BASE ELEMENT
FAN
ELEMENT
TOP OVEN
THERMAL
CUTOUT
THERMOSTAT
THERMOSTAT
COOLING FAN
THERMAL SWITCH
TOP OVEN
SWITCH
R
Bu
Or
Wiring colour code: Bk - Black, Bn - Brown, Bu - Blue, Gn - Green, Or - Orange, R - Red, W - White, Y - Yellow, V - Violet.
Bk
Y
Y
V
Bk
Gn
Gn
Gn
Gn
Gn
Or
Bk
Bk
Bk
Bk
Or
W
Bu
Bu
Bu
Bk
Gn
R
MAIN
OVEN
THERMAL
CUTOUT
1
2
P2
2
P1
1
MAIN OVEN
SWITCH
MAIN
OVEN
LAMP
Gn
Y
Y
R
R
R
V
V
W
W
Y
Y
V
N
L
PROGRAMMER
W
W
Gn
Gn
Bu
IF FITTED
Or
1
2
3
4
5
6
P1
P2
P3
P4
P5
P6
7
P7
P8
8
W
TOP OVEN
STAT. NEON
Bk
W
MAIN OVEN
STAT. NEON
N
Or
Or
Bu
Bu
Bu
Bk
Bu
IGNITION
SWITCH
L
IGNITION
GENERATOR
HOTPLATE
ELECTODES
W
Y
W
Bk
Or
Or
BELLING BR 54 DF- AU
WIRING DIAGRAM
Gn
Gn
(2 off)
EARTH POINT EYELET
IF FITTED
IF FITTED
083501601-11/06/2015

Related product manuals