EasyManua.ls Logo

BENSON VRBD 250 - Page 28

BENSON VRBD 250
38 pages
Print Icon
To Next Page IconTo Next Page
To Next Page IconTo Next Page
To Previous Page IconTo Previous Page
To Previous Page IconTo Previous Page
Loading...
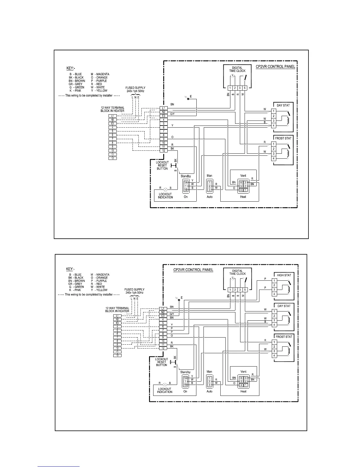
Wiring Connection CP2 On/Off 33-64-350T
Wiring Connection CP2 Hi/Lo 33-64-488T
WARNING NEUTRAL RESET
WARNING NEUTRAL RESET

Related product manuals