EasyManua.ls Logo

Biodom 27 A - Scheme Nr.3: Heating with Multiple Systems

Biodom 27 A
59 pages
Print Icon
To Next Page IconTo Next Page
To Next Page IconTo Next Page
To Previous Page IconTo Previous Page
To Previous Page IconTo Previous Page
Loading...
Biodom 27 A | instructions for use, maintenance and installation | March 2019
48
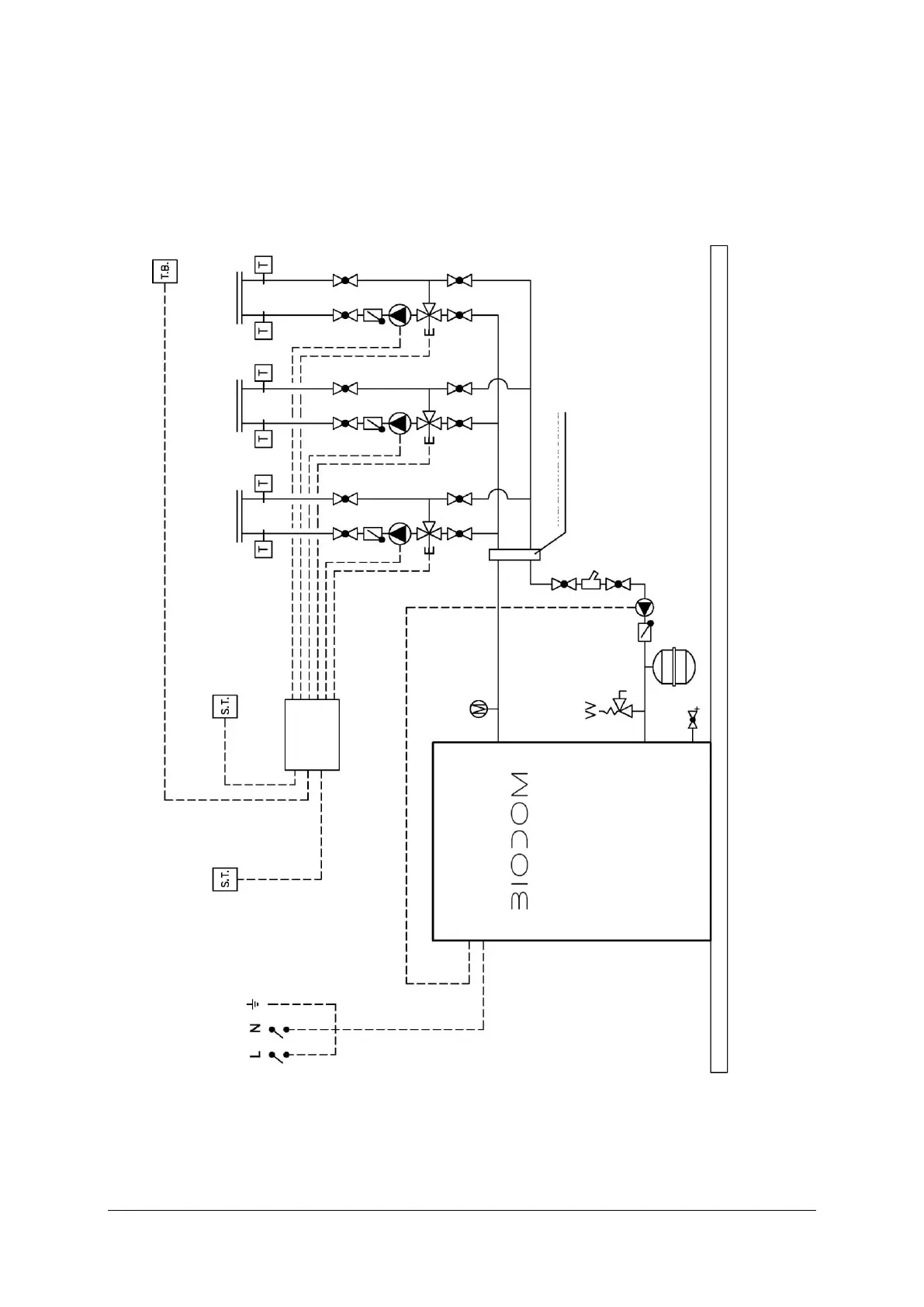
17.3. SCHEME NR.3: HEATING WITH MULTIPLE SYSTEMS
This type of connection always requires a hydraulic switch.
Connection scheme 3
expansion container
cleaning element
floor heating
boiler
radiators
automatics
hydraulic switch

Related product manuals