EasyManua.ls Logo

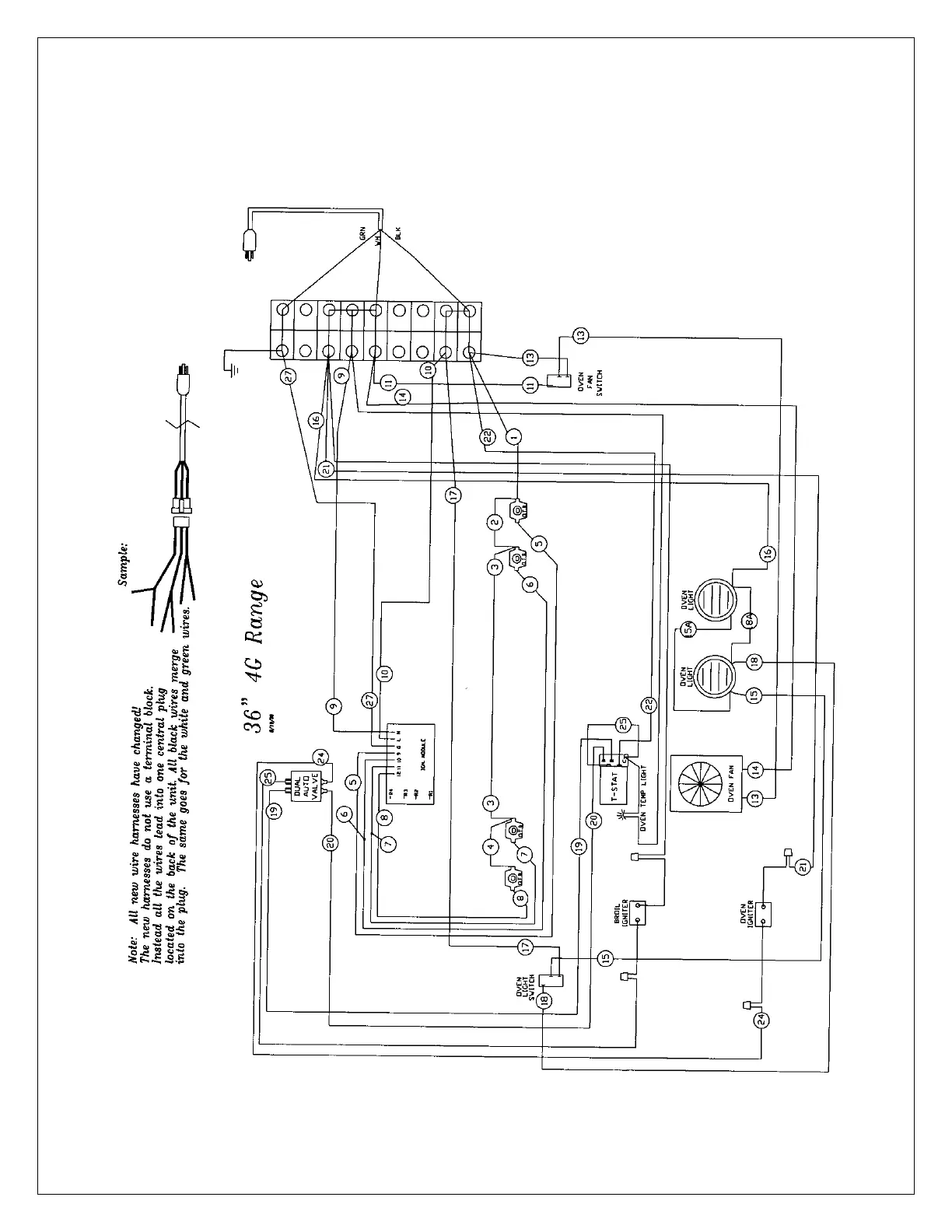
BlueStar RNB-30 - 36 4 G Range Wiring Diagram

BlueStar RNB-30
47 pages
Print Icon
To Next Page IconTo Next Page
To Next Page IconTo Next Page
To Previous Page IconTo Previous Page
To Previous Page IconTo Previous Page
Loading...
- 40 -

Related product manuals