EasyManua.ls Logo

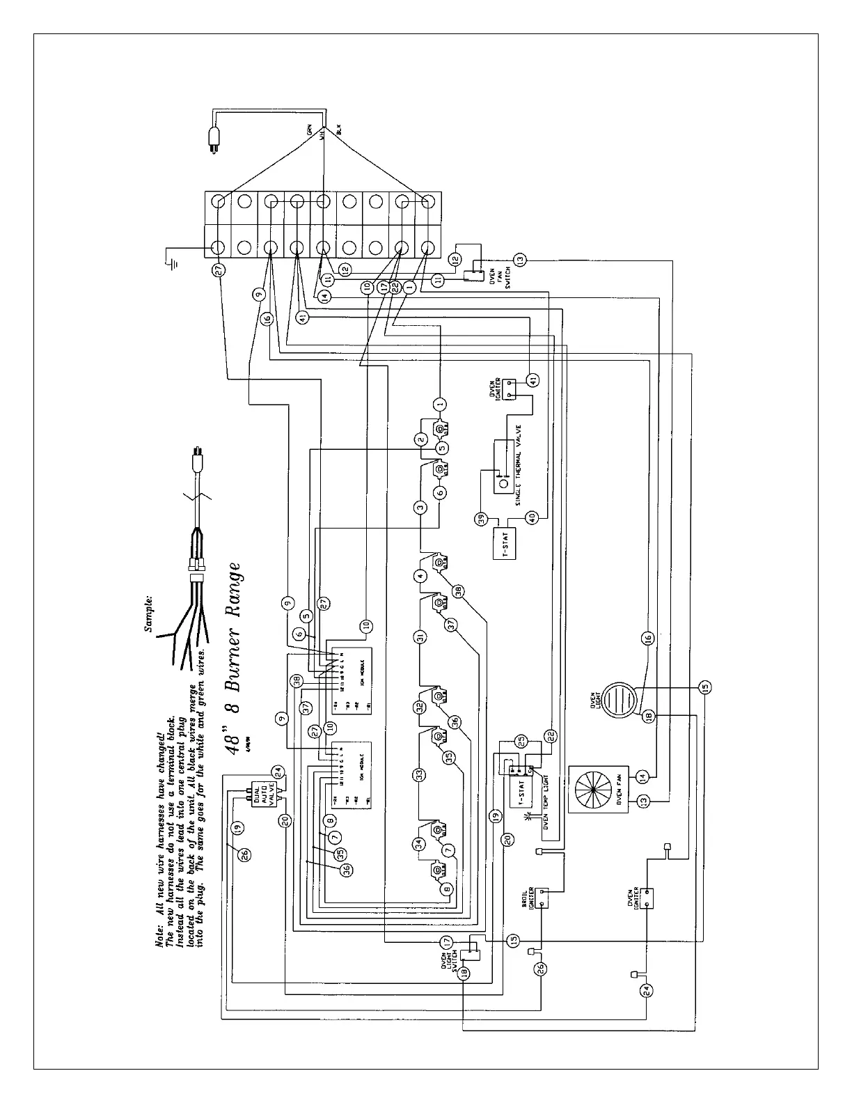
BlueStar RNB-30 - 48 8 Burner Range Wiring Diagram

BlueStar RNB-30
47 pages
Print Icon
To Next Page IconTo Next Page
To Next Page IconTo Next Page
To Previous Page IconTo Previous Page
To Previous Page IconTo Previous Page
Loading...
- 42 -

Related product manuals