EasyManua.ls Logo

Bogen & V250 - Block Diagram

Bogen & V250
16 pages
Print Icon
To Next Page IconTo Next Page
To Next Page IconTo Next Page
To Previous Page IconTo Previous Page
To Previous Page IconTo Previous Page
Loading...
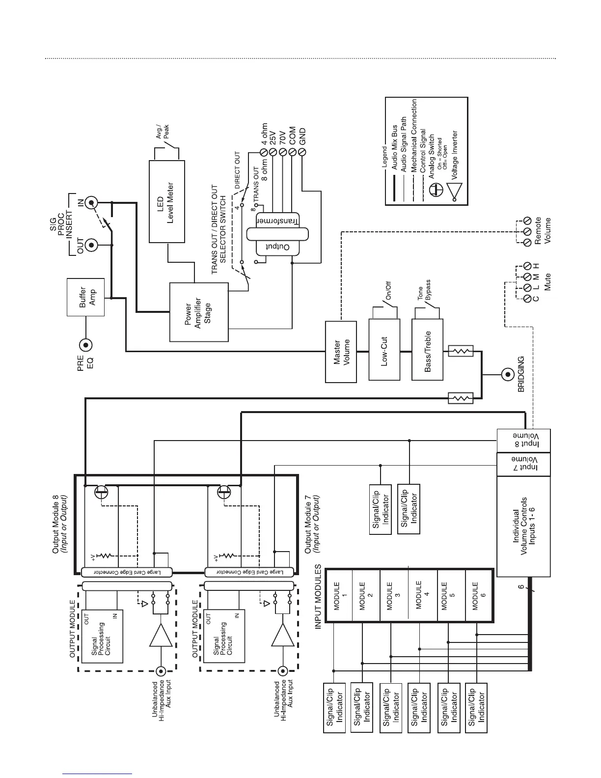
Block Diagram
11

Related product manuals