EasyManua.ls Logo

Breckwell SP1002 - Installation; Installation Options; Floor Protection Requirements

Breckwell SP1002
28 pages
Print Icon
To Next Page IconTo Next Page
To Next Page IconTo Next Page
To Previous Page IconTo Previous Page
To Previous Page IconTo Previous Page
Loading...
7
iNSTALLATiON OPTiONS



A —supported by pedestal/legs and placed on a non-combustible oor surface in compliance with
clearance requirements for a freestanding stove installation.
An —supported by pedestal/legs and placed on a non-combustible oor surface in compliance with clearance
requirements for an alcove installation.
Your pellet stove may be installed to code in either a  or   (see SPECIAL MOBILE HOME
REQUIREMENTS). The installation must comply with the Manufactured Home and Safety Standard (HUD), CFR3280, Part 24.
It is recommended that only a authorized technician install your pellet stove, preferably an NFI certied specialist.
DO NOT CONNECT THIS UNIT TO ANY AIR DISTRIBUTION DUCT OR SYSTEM.
imPrOPEr iNSTALLATiON: The manufacturer will not be held responsible for damage caused by the malfunc-
tion of a stove due to improper venting or installation. Call (800) 750-2723 and/or consult a professional installer
if you have any questions.
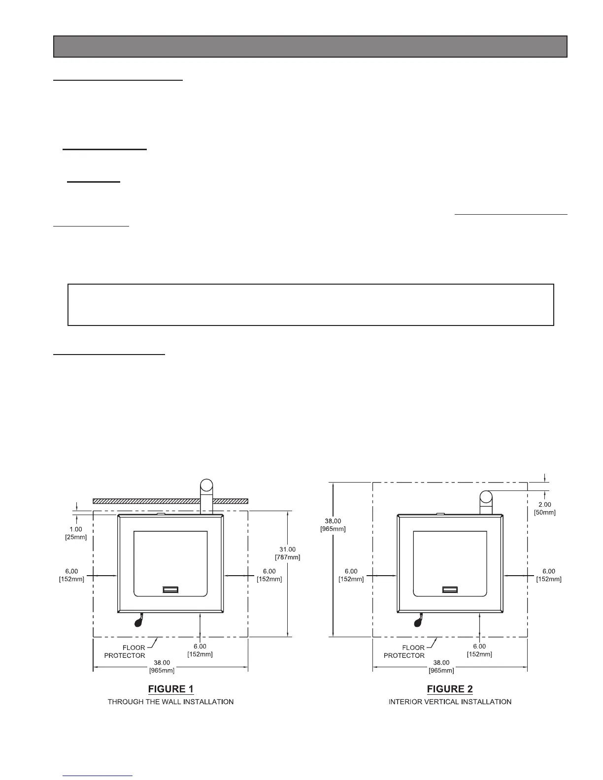
FLOOr PrOTECTiON
This unit must be installed on a 1/2” thick, non-combustible oor protector with a k-value of 0.042. A 1” thick protector
with a k-value of 0.084 is also acceptable. The oor protector should be large enough to extend a minimum of 6 in.
(152.4mm) in front, 6 in. (152.4mm) on each side, and 1 in. (25.4mm) behind the stove (see FIGURE 1).
Floor protection must extend under and 2 in. (50.8mm) to each side of the chimney tee for an interior vertical installation
(see FIGURE 2).
Your pellet stove will need a minimum 31” (787mm) x 38” (965mm) oor protector.
Installation

Related product manuals