EasyManua.ls Logo

Bryant 373LAV - Page 11

Bryant 373LAV
16 pages
Print Icon
To Next Page IconTo Next Page
To Next Page IconTo Next Page
To Previous Page IconTo Previous Page
To Previous Page IconTo Previous Page
Loading...
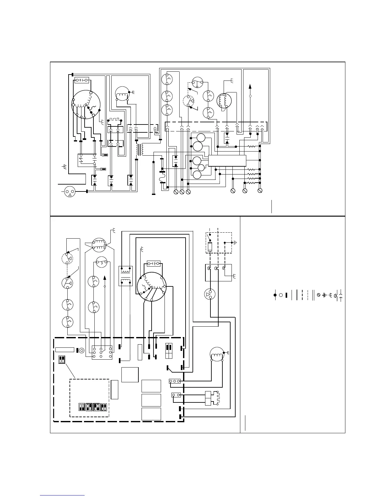
Fig. 13—Wiring Diagram
A95285
PCB
BLOWER OFF DELAY
SELECTION CHART
90 SEC
135 SEC
180 SEC
225 SEC
GVR
HI/LO
RELAY
SEC-1
SEC-2
PL1
3
2
1
6
5
4
9
87
LED
TEST/TWIN
BLOWER
OFF
DELAY
G
R
Y
W
C
HUM
HSIR IDR BLWR
BLOWER
SPEED
SELECT
FU1
COOL
HEAT
L2
PL3
PL2
VAC
120
L1
PR1
1
2
1
2
3
PR2
24 VAC-3A
FUSE
SPARE-2
SPARE-1
EAC-1
EAC-2
C
1.5 AMP
12
PL5
WHT
BLK
WHT
WHT
BLK
BLK
HSI
BLK
WHT
WHT (COM)
RED (LO)
BLU (MED LO)
NOTE #8
OL
START
BLWM
YEL (MED HI)
BLK (HI)
BRN
BRN
TRAN
BLU
RED
BLK
WHT
WHT (COM)
GRN
CAP
GRN
2-C
RED
FSE
NOTE #5
1-M
3-P
GV
FRS2
BLU
YEL
RED
NOTE #6
LS
RED
ORN
PRS
(WHEN USED)
LGPS
FUSED DISCONNECT
SWITCH (WHEN REQ’D)
NOTE #4
FU2
BLK
WHT
GRN
GRN
JB
LEGEND
ALS AUXILIARY LIMIT SWITCH, OVERTEMP. -MANUAL RESET, SPST-(N.C.)
BLWR BLOWER MOTOR RELAY, SPST-(N.O.)
BLWM BLOWER MOTOR
CAP CAPACITOR
CPU MICROPROCESSOR AND CIRCUITRY
DSS DRAFT SAFEGUARD SWITCH
EAC-1 ELECTRONIC AIR CLEANER CONNECTION (115 VAC 1.5 AMP MAX.)
EAC-2 ELECTRONIC AIR CLEANER CONNECTION (COMMON)
FRS FLAME ROLLOUT SW. -MANUAL RESET, SPST-(N.C.)
FSE FLAME PROVING ELECTRODE
FU1 FUSE, 3 AMP, AUTOMOTIVE BLADE TYPE, FACTORY INSTALLED
FU2 FUSE OR CIRCUIT BREAKER CURRENT INTERRUPT DEVICE
(FIELD INSTALLED & SUPPLIED)
GV GAS VALVE-REDUNDANT OPERATORS
GVR GAS VALVE RELAY, DPST-(N.O.)
HI/LO BLOWER MOTOR SPEED CHANGE RELAY, SPDT
HSI HOT SURFACE IGNITOR (115 VAC)
HSIR HOT SURFACE IGNITOR RELAY, SPST-(N.O.)
HUM 24VAC HUMIDIFIER CONNECTION (.5 AMP. MAX.)
IDM INDUCED DRAFT MOTOR
IDR INDUCED DRAFT RELAY, SPST-(N.O.)
ILK BLOWER ACCESS PANEL INTERLOCK SWITCH, SPST-(N.O.)
JB JUNCTION BOX
LED LIGHT-EMITTING DIODE FOR STATUS CODES
LGPS LOW GAS PRESSURE SWITCH, SPST-(N.O.)
LS LIMIT SWITCH, AUTO RESET, SPST(N.C.)
OL AUTO-RESET INTERNAL MOTOR OVERLOAD TEMP. SW.
PCB PRINTED CIRCUIT BOARD
PL1 9-CIRCUIT CONNECTOR
PL2 2-CIRCUIT PCB CONNECTOR
PL3 3-CIRCUIT IDM CONNECTOR
PL5 2-CIRCUIT HSI/PCB CONNECTOR
PRS PRESSURE SWITCH, SPST-(N.O.)
TEST/TWIN COMPONENT TEST & TWIN TERMINAL
TRAN TRANSFORMER-115VAC/24VAC
JUNCTION
UNMARKED TERMINAL
PCB TERMINAL
FACTORY WIRING (115VAC)
FACTORY WIRING (24VAC)
FIELD WIRING (115VAC)
FIELD WIRING (24VAC)
CONDUCTOR ON PCB
FIELD WIRING TERMINAL
FIELD GROUND
EQUIPMENT GROUND
FIELD SPLICE
PLUG RECEPTACLE
L1
NEUTRAL
L1
BLWR
HI/LO
TO 115VAC FIELD DISCONNECT
NOTE #4
EQUIPMENT GROUND
SPARE-1
HEAT
SPARE-2
COOL
NOTE #8
COM
HSIR
EAC-1
START
OL
COM
HI
MED HI
MED LO
LO
BLWM
SCHEMATIC DIAGRAM
(NATURAL GAS & PROPANE)
EAC-2
1
1
HSI
2
PL52
PL2
3
PL3
PR2
115VAC
PR1
TRAN
24VAC
1
2
IDR
TEST/TWIN
FU1
NOTE #7
CAP
L2
FRS1
LGPS
NOTE #6
PL1
GV
2-C
1-M
3-P
NOTE #5
8
FSE
9
6
5
CPU
HSIR
IDR
BLWR
Y
G
C
R
W
GVR-2
SEC-1
HI/LO
GVR
GVR-1
SEC-2
NOTES:
322858-101 REV. A
1. IF ANY OF THE ORIGINAL EQUIPMENT WIRE IS REPLACED USE WIRE RATED FOR 105°C.
2. INDUCER (IDM) AND BLOWER (BLWM) MOTORS CONTAIN INTERNAL AUTO-RESET THERMAL
OVERLOAD SWITCHES (OL).
3. BLOWER MOTOR SPEED SELECTIONS ARE FOR AVERAGE CONDITIONS, SEE INSTALLATION
INSTRUCTIONS FOR DETAILS ON OPTIMUM SPEED SELECTION.
4. USE ONLY COPPER WIRE BETWEEN THE DISCONNECT SWITCH AND THE FURNACE
JUNCTION BOX (JB).
5. THIS WIRE MUST BE CONNECTED TO FURNACE SHEETMETAL FOR CONTROL TO DETECT
FLAME.
6. FACTORY CONNECTED WHEN LGPS NOT USED.
7. REPLACE ONLY WITH A 3 AMP FUSE.
8. YELLOW LEAD NOT ON ALL MOTORS.
9. BLOWER-ON DELAY, GAS HEATING 45 SECONDS, COOLING OR HEAT PUMP 2 SECONDS.
10. BLOWER-OFF DELAY, GAS HEATING 90, 135, 180 OR 225 SECONDS, COOLING OR HEAT
PUMP 90 SECONDS. (135 SECONDS ONLY ON SOME MODELS)
11. IGNITION-LOCKOUT WILL OCCUR AFTER FOUR CONSECUTIVE UNSUCCESSFUL
TRIALS-FOR-IGNITION. CONTROL WILL AUTO-RESET AFTER THREE HOURS.
12. WHEN USED AUXILIARY LIMIT SWITCH (ALS) IS ON DOWNFLOW MODELS ONLY.
13. SOME MODELS MAY HAVE SPADE QUICK CONNECT TERMINALS.
BLK
OM
SW2
SW1
OM
2
3
4
7
1
OM
HUM
DSS
ALS
(WHEN USED)
(WHEN USED)
IDM
ILK
FRS2
DSS
ALS
PRS
(WHEN USED)
(WHEN USED)
ILK
NOTE #12
L1
NEUTRAL
IDM
(WHEN USED)
NOTE #12
LS
WHT
FRS1
NOT USED
NOT USED
NOT USED
(NOT ON ALL MODELS)
SEE NOTE #10
NOTE #13
—11—

Other manuals for Bryant 373LAV

Related product manuals