EasyManua.ls Logo

Carrier 60 - Page 22

Carrier 60
44 pages
Print Icon
To Next Page IconTo Next Page
To Next Page IconTo Next Page
To Previous Page IconTo Previous Page
To Previous Page IconTo Previous Page
Loading...
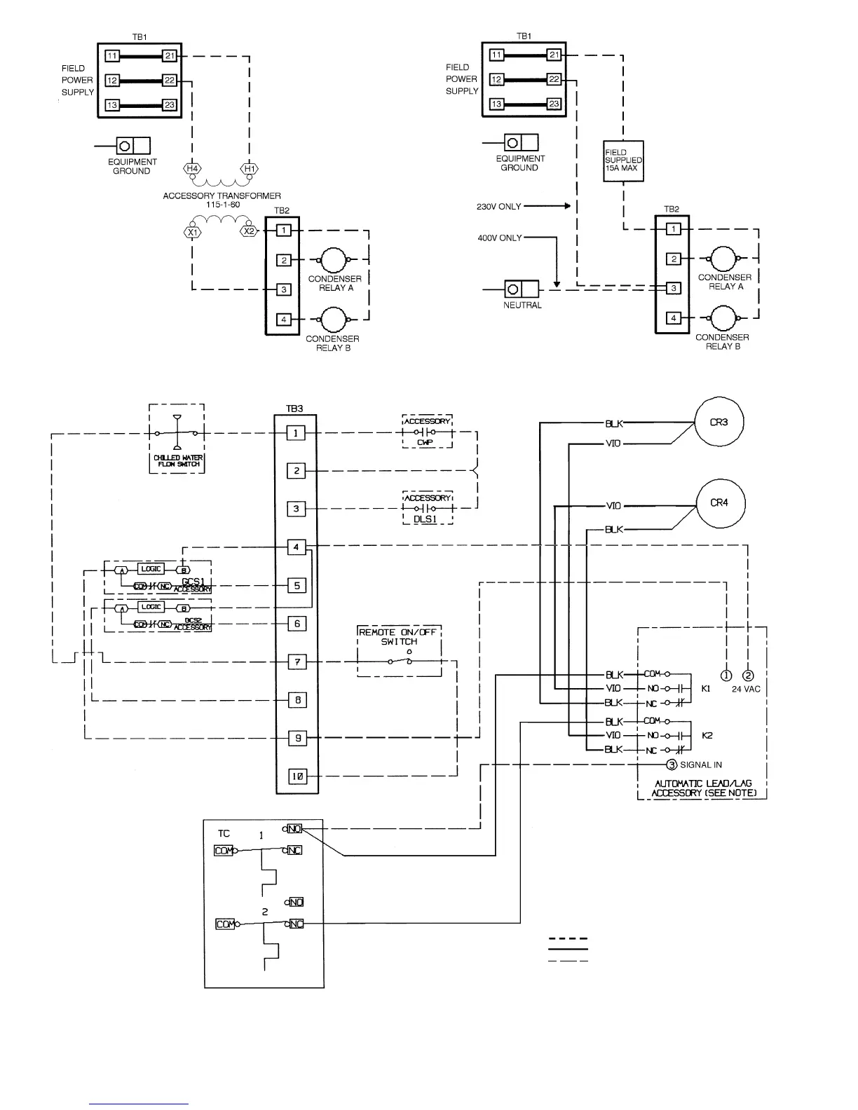
LEGEND
COM Common
CR Compressor Relay
CWP Chilled Water Pump
DLS Demand Limit Switch
GCS Ground Current Sensing
NC Normally Closed
NO Normally Open
TB Terminal Block
TC Temperature Control
Field Wiring
Factory Wiring
Accessory
NOTE: Manual lead/lag selector switch must
be disconnected when using automatic lead/
lag accessory.
FIELD ACCESSORY WIRING
Fig. 17 Field Wiring Diagram; 30HK, HL Units
FIELD POWER WIRING, 60 Hz UNITS FIELD CONTROL WIRING, 50 Hz UNITS
22

Table of Contents

Related product manuals