EasyManua.ls Logo

Case CX130 - Page 220

Case CX130
262 pages
Print Icon
To Next Page IconTo Next Page
To Next Page IconTo Next Page
To Previous Page IconTo Previous Page
To Previous Page IconTo Previous Page
Loading...
6 - 27
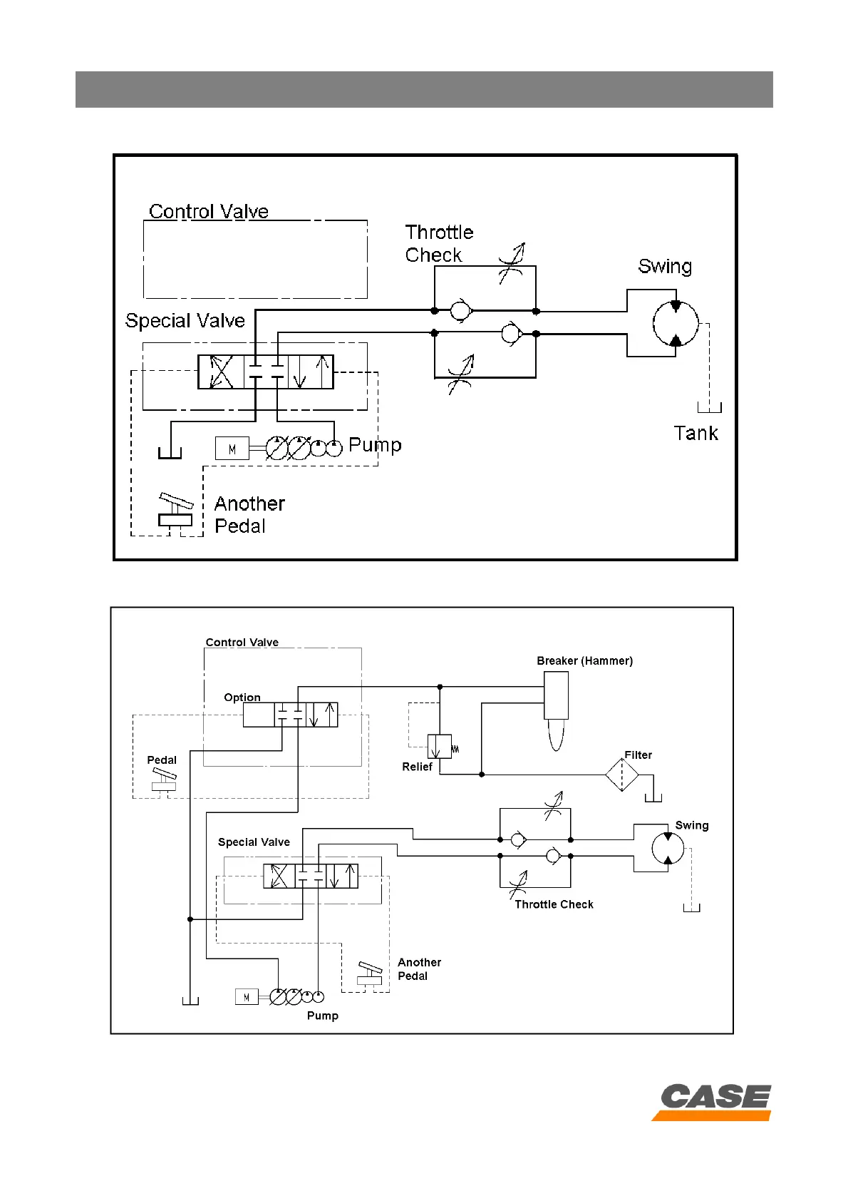
HYDRAULIC CIRCUIT
CASE TRAINING CENTER
AUGUST 2000
2nd auxiliary circuit option
Hammer and 2nd auxiliary option

Related product manuals