EasyManua.ls Logo

Case CX210 - Page 118

Case CX210
273 pages
Print Icon
To Next Page IconTo Next Page
To Next Page IconTo Next Page
To Previous Page IconTo Previous Page
To Previous Page IconTo Previous Page
Loading...
ELECTRICAL
4 - 21
CX EXCAVATORS
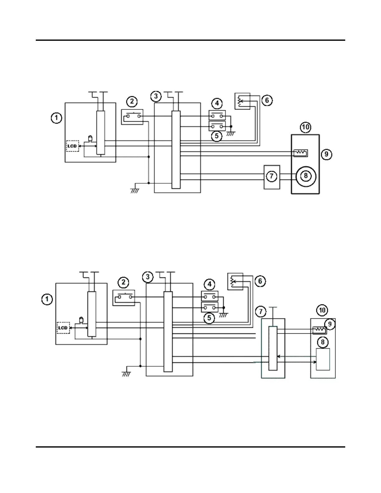
RPM CONTROL
Circuit Configuration
CX130/CX160
1. Instrument panel
2. One-Touch idle switch
3. Main controller
4. Upper pilot pressure switch
5. Travel pilot pressure switch
6. Throttle control
7. Throttle motor driver
8. Throttle motor
9. Engine coolant temperature sender
10. Engine
CX210/CX240
1. Instrument panel
2. One-Touch idle switch
3. Main controller
4. Upper pilot pressure switch
5. Travel pilot pressure switch
6. Throttle control
7. Engine controller
8. Electronic injection pump
9. Engine coolant temperature sender
10. Engine

Table of Contents

Related product manuals