EasyManua.ls Logo

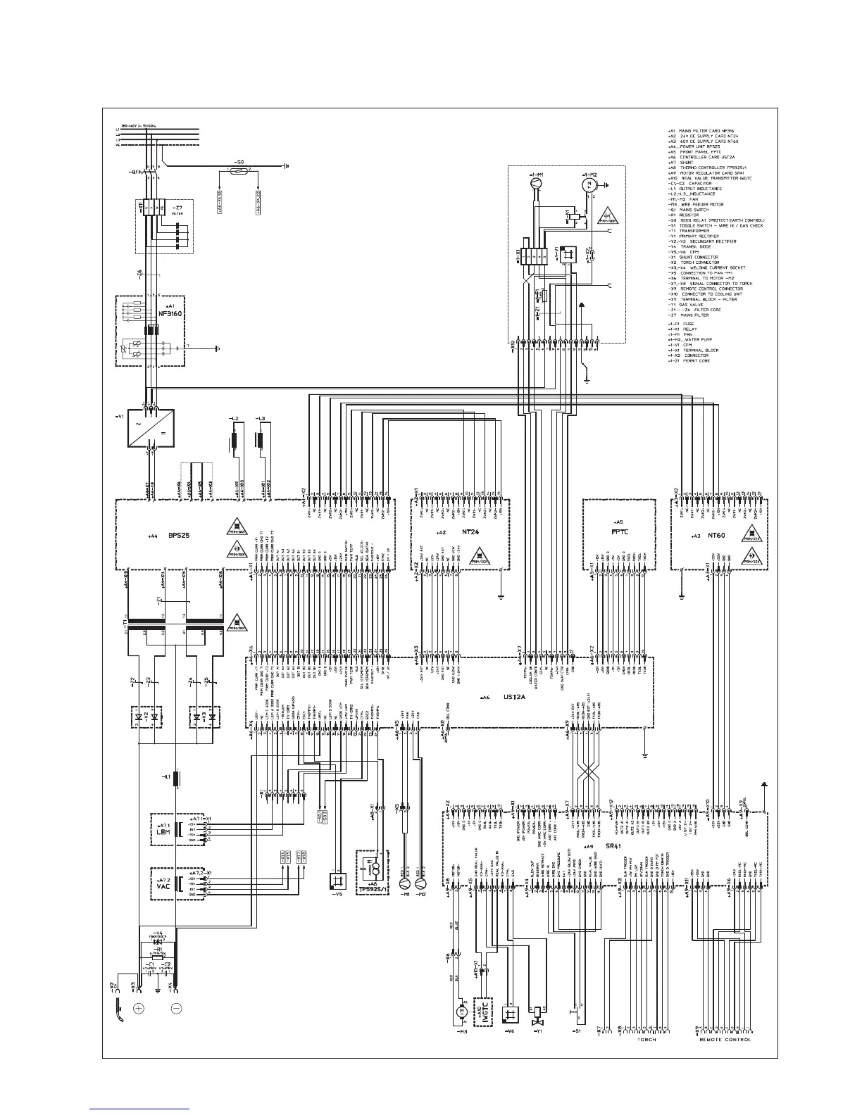
Castolin Eutectic totalarc2 3000 - Diagrams and Parts Lists; Circuit Diagrams; Spare Parts Lists

Castolin Eutectic totalarc2 3000
Print Icon
To Next Page IconTo Next Page
To Next Page IconTo Next Page
To Previous Page IconTo Previous Page
To Previous Page IconTo Previous Page
Loading...
TotalArc² 3000

Table of Contents

Related product manuals