EasyManua.ls Logo

Castolin Eutectic totalarc2 3000 - Page 144

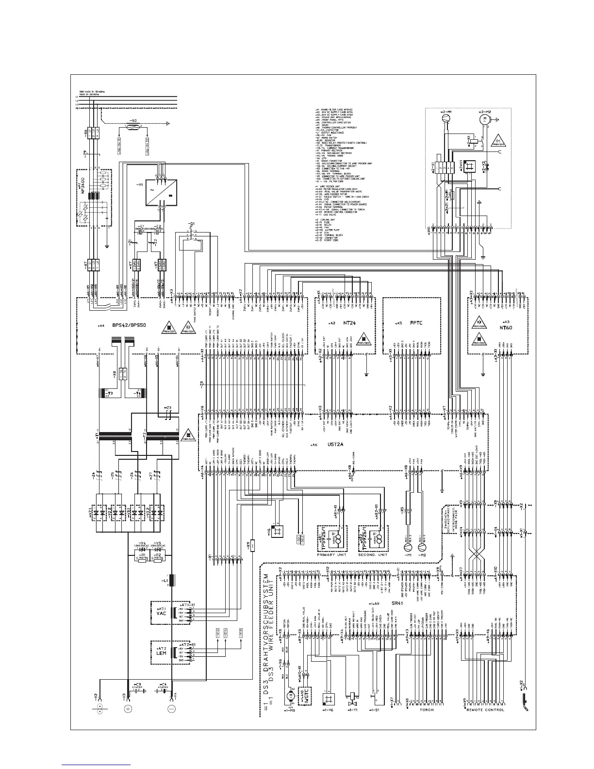
Castolin Eutectic totalarc2 3000
Print Icon
To Next Page IconTo Next Page
To Next Page IconTo Next Page
To Previous Page IconTo Previous Page
To Previous Page IconTo Previous Page
Loading...
TotalAr4000 / 5000

Table of Contents

Related product manuals