EasyManua.ls Logo

Celestion S8 - Power Amp Schematic

Celestion S8
18 pages
Print Icon
To Next Page IconTo Next Page
To Next Page IconTo Next Page
To Previous Page IconTo Previous Page
To Previous Page IconTo Previous Page
Loading...
14
C50
220n
C51
220n
C54
104
C55
104
IEC1
IEC SOCKET
SW2A
SW2B
C69
10n/275Vac
LN
E
F1
T2.5AL/250V
230V
115V
SIGNAL GND
R127
100/2W
R128
100/2W
R125
2K2/2W
R126
2K2/2W
AC 115V/230V
C56
10000u/50V
C57
10000u/50V
C52
220u/16V
C53
220u/16V
T1
TT-00017
SW 2P2T
6
7
8
5
4
3
1
2
R92
10K
R91
10K
R95
10K
R94
15K
R96
15K
R100
2K7
R101
12K
R97
390
R93
330K
R102
100
R103
100
R109
100
R108
100
R104
10/1W
R105
10/1W
R106
100
R110
r1/5W
R113
10/1W
R107
100
R111
r1/5W
Q12
A06
Q13
A06
Q14
BD139
Q17
2SC5200
Q11
A56
Q15
BD140
Q16
2SA1943
C37
100p
C36
224
C34
102
C45
224
R98
390
D5
1N4148
C40
680p
D6
1N4148
C41
680p
R112 10/1W
L1 12T
C35
47p
C43
100u/50V
C39
2u2/50V
C42
100u/50V
C38
100p
1
2
3
4
5
6
7
8
9
U11
TA7317P
R114
56K
R115
56K
C48
10u/25V
R122
56K
R121
33K
R120
18K
C49
u47/50V
R123
18K
R119
56K
C47
47u/35V
R117
100K
R116
100K
C46
1u/50V
+15V
-15V
SPK
D10
1N4001
R124
750 1/2W
Q18
A56
3
2
1
48
U10A
TL072
D11
RS603
AC1
AC2
VO
Vin
GND
+15V
U12
7815
Vin
GND
-15V
U13
7915
SW3A
SW-2P1T
3
1
2
CN2
15V/OUT
+15V
-15V
+15V
-15V
GND
+Vcc
-Vcc
-Vcc
+Vcc
RLY1
RELAY
V
V
D12
1N4001
C58
47u/35V
C44
10u/25V
R130
5K6
R129
5K6
R118
10K
AF/IN
!!
!
R85
6K8
R81
100K
R82
1M
Q8
J112
R83
1M
R84
2K2
C32
333
+15V
Q9
A56
D3
1N4148
R86
3K9
+15V
-15V
R90
10K
TP1
10KB
ALC
R80
100K
C33
1u/50V
R99
33K
D4
1N4148
3
2
1
48
U9A
BA4560
5
6
7
U10B
TL072
R87
1M
C31
103
TP2
2KB
C59
220n
-15V
G
D
S
AF/IN
FUSE
C70
10n/275Vac
SW3B
SW-2P1T
3
1
2
AF/IN
CN1
R88
1K
D13
1N4148
D14
1N4148
-15V
+15V
C60
4700p/100V
C61
4700p/100V
R131
5K6
NTC1
5D-11
NTC2
5D-11
TH1
10K
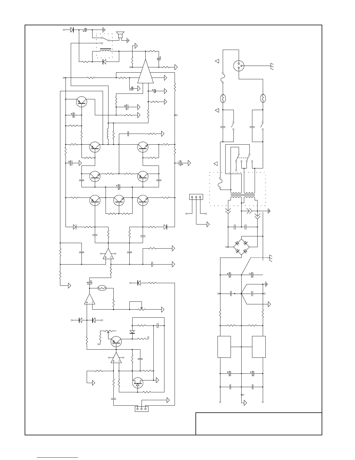
CELESTION S8
Power Amp Schematic