EasyManua.ls Logo

Cessna 170 - Battery Solenoid (Relay) and Master Switch Circuit; Landing Light Adjustment

Cessna 170
42 pages
Print Icon
To Next Page IconTo Next Page
To Next Page IconTo Next Page
To Previous Page IconTo Previous Page
To Previous Page IconTo Previous Page
Loading...
Cessna 170 Service Manual
Electrical System
Appdx. EL-2
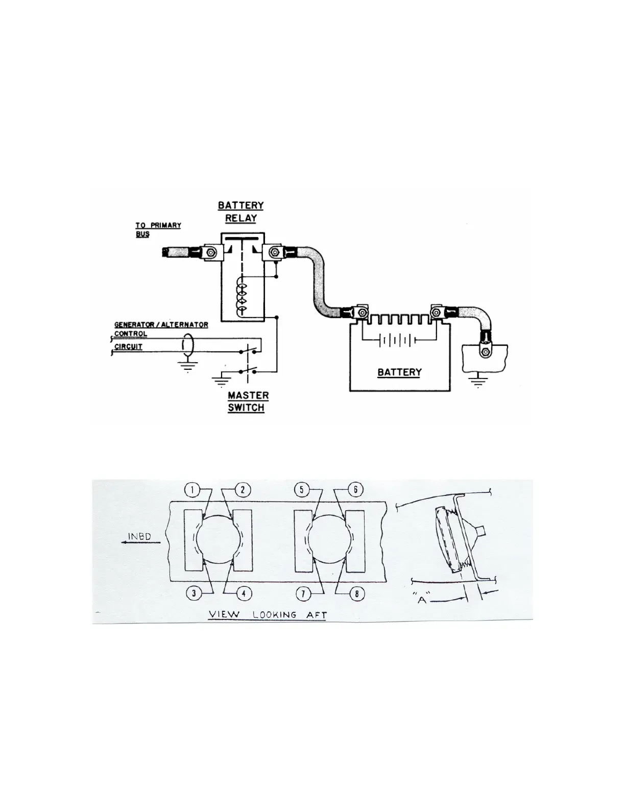
Fig. EL 03, Battery Solenoid (Relay) and Master Switch Circuit
Fig. EL-04, Landing Light Adjustment
Land Lamp Taxi Lamp
Position 1 = .56” Position 2 = .62” Position 5 = .56” Position 6 = .90”
Position 3 = .62” Position 4 = .68” Position 7 = .50” Position 8 = .84”

Related product manuals