EasyManua.ls Logo

Coleman 7600 - Wiring Diagram

Coleman 7600
39 pages
Print Icon
To Next Page IconTo Next Page
To Next Page IconTo Next Page
To Previous Page IconTo Previous Page
To Previous Page IconTo Previous Page
Loading...
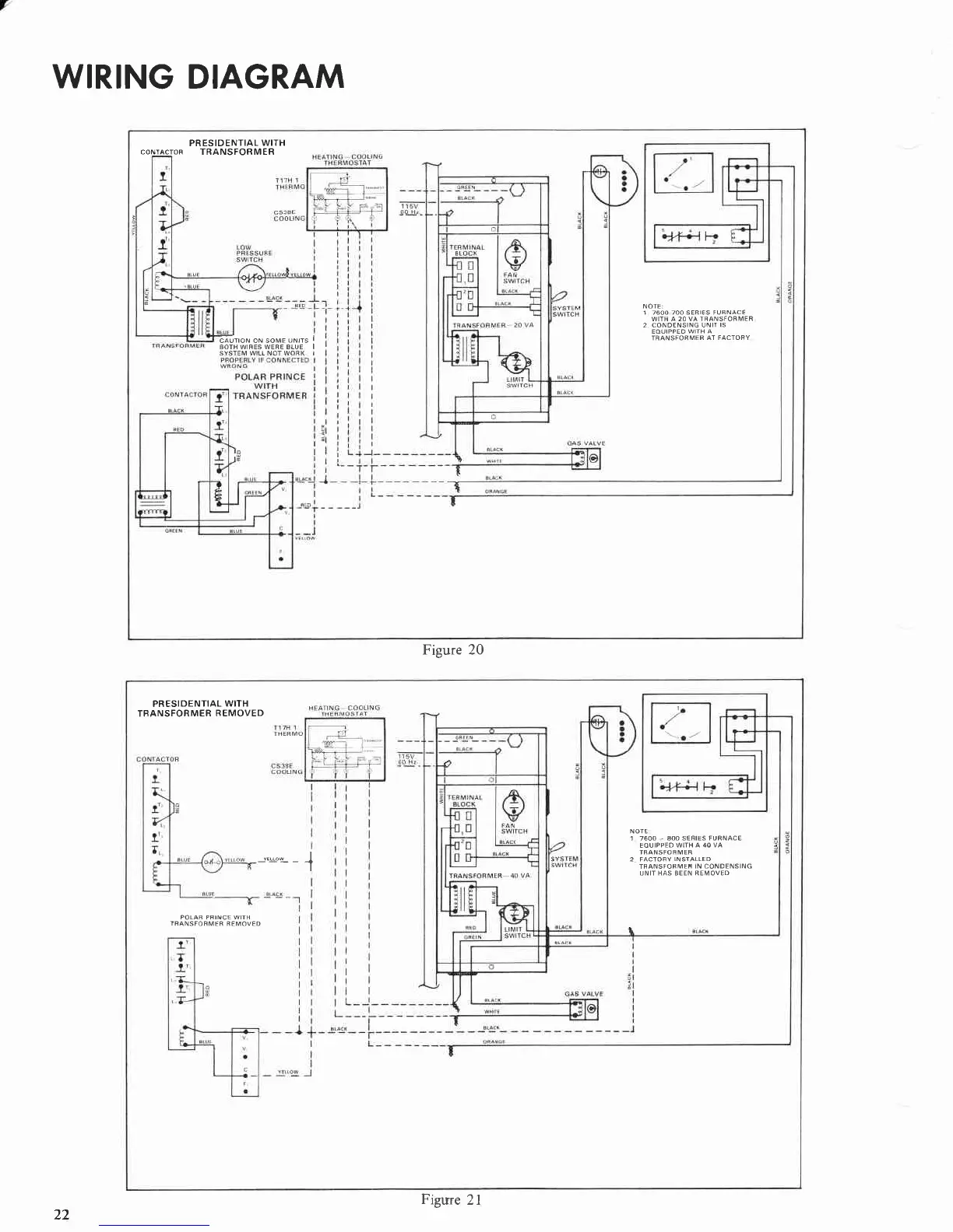
WIRING
DIAGRAM
PRESIDENTIAL
WITH
CONTACTOF
TRANSFORMER
NOTE:
1 7600 700 SERTES FUnNACE
WITH A 20 VA TRANSFOFMER
2 COND€NSING UNII
IS
EOUIPPED WIIH
A
TRANSFOFMER
AT FACTORY
Eiiroru oru soue
urrrs
I
BorH wtREs WERE BtuE I
SYSTEM WIIL NOT WORK I
Figure 20
PRESIDENTIAL
WITH
TBANSFORMER
REMOVED
r.o.-
-
-{
NOTE
1 7600
.
AOO SERIES FURNACE
EOUIPPEO
WITH A 40 VA
2 FACTOFV
INSIALLED
TRANSFORMEF
IN CONOENSING
UNIT HAS BEEN REMOVEO
POLAR PFINCE WITH
TFANSFOFMER
REMOVED
Figure
2l
22

Related product manuals