EasyManua.ls Logo

Comelit PL8461V - System Expansion Diagrams

Comelit PL8461V
48 pages
Print Icon
To Next Page IconTo Next Page
To Next Page IconTo Next Page
To Previous Page IconTo Previous Page
To Previous Page IconTo Previous Page
Loading...
43
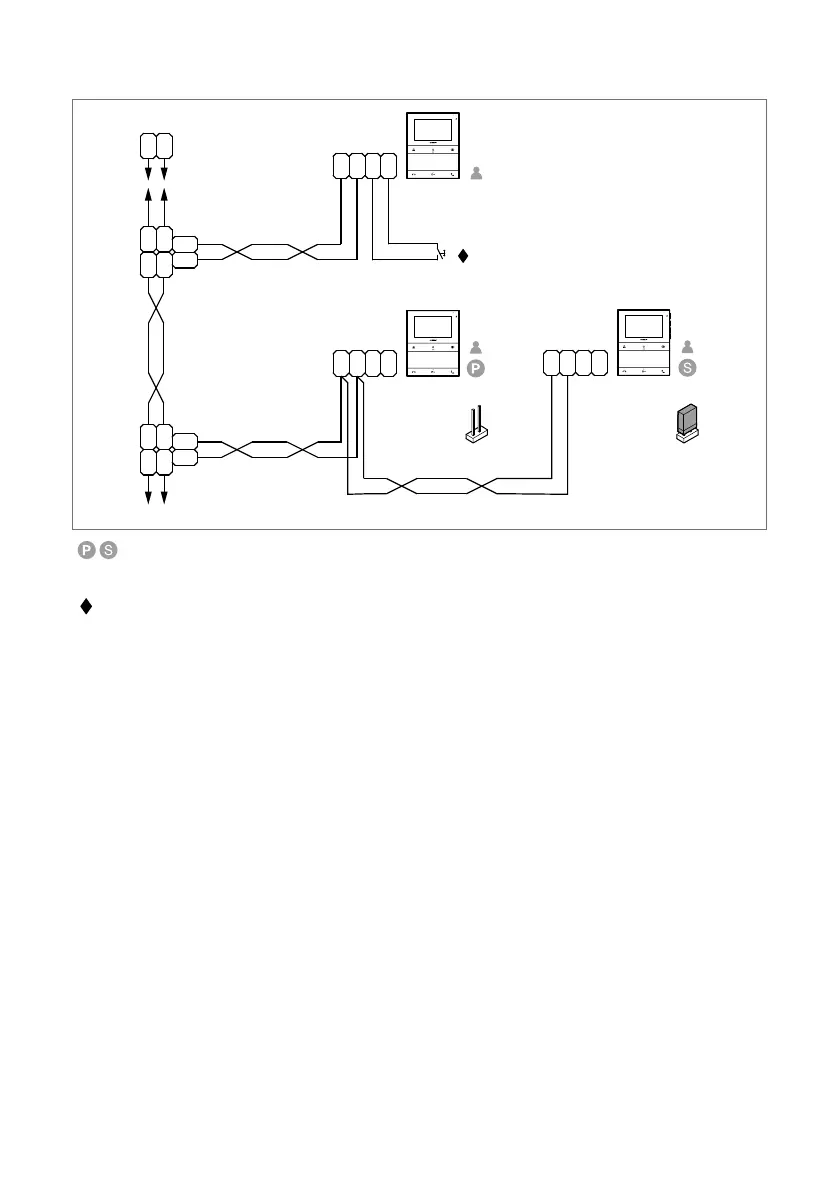
System expansion diagrams
PL6721PL6721
PL6721
20 m max
1214/2C
1216
LL
LL
LM
LM
OUT
L
IN
L
IN
L
OUT
L
CFP CFP
1214/2C
LL
LM
LM
OUT
L
IN
L
IN
L
OUT
L
CFP CFP
LL
CFP CFP
CV5
CV5
1
1
2
In systems with power supply unit art. 1209, a maximum of 1 main door entry monitor (P) and 3 secondary
door entry monitors (S) can be programmed for each apartment.
To program the door entry monitor as secondary, use the MyComelit app via NFC.
CFP floor door call input.
Where multiple door-entry phones or door entry monitors have the same user code, connect the CFP button on
one only; all the devices will ring simultaneously.
| Table of contents |

Related product manuals