EasyManua.ls Logo

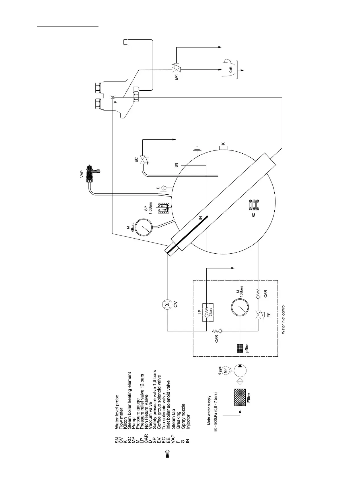
Conti CC200 D - HYDRAULIC SCHEMA; HYDRAULIC SYSTEM COMPONENTS

Conti CC200 D
34 pages
Print Icon
To Next Page IconTo Next Page
To Next Page IconTo Next Page
To Previous Page IconTo Previous Page
To Previous Page IconTo Previous Page
Loading...
Edition 05/2021 CC200 D Notice technique page 30
SACOME, Document CONFIDENTIEL, Ne peut être reproduit ni communiqué sans notre accord préalable.
15. HYDRAULIC SCHEMA

Related product manuals