EasyManua.ls Logo

Cornelius HS - Fließschema; Flow Scheme; Stromlaufplan; Circuit Diagram

Cornelius HS
26 pages
Print Icon
To Next Page IconTo Next Page
To Next Page IconTo Next Page
To Previous Page IconTo Previous Page
To Previous Page IconTo Previous Page
Loading...
Balance Carbonator / Balance Karbonator
Manual operation / Gebrauchsanweisung
Carbonator/Karbonator HS/HK
Seite
25
Cornelius Deutschland GmbH
Document no/ Dokumenten-Nr.: TD22022600ML
Version A, 11.05.2020, Index 0
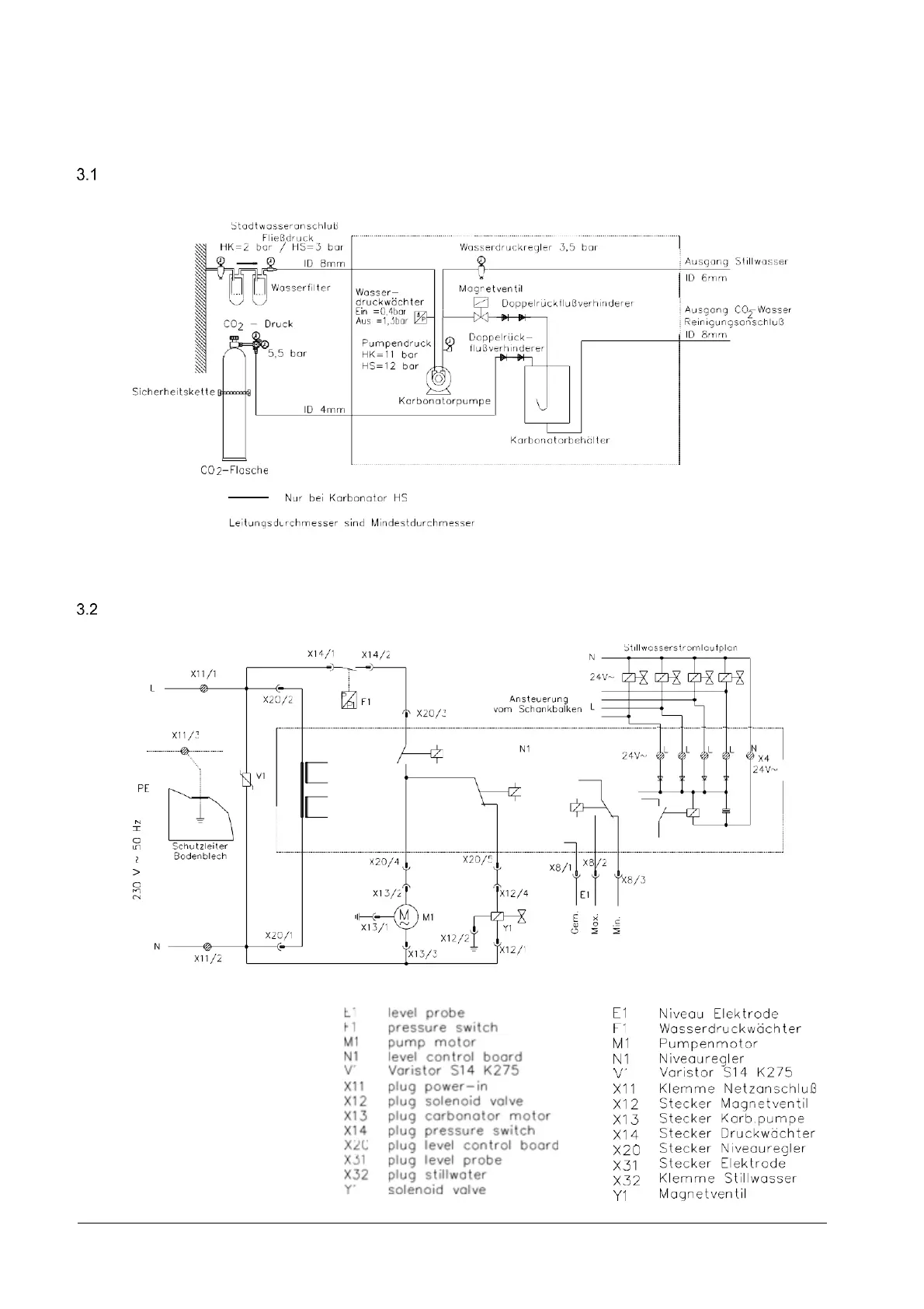
Fließschema / Flow scheme
Stromlaufplan / Circuit diagram