EasyManua.ls Logo

Crossfire 190CUB - Page 18

Default Icon
18 pages
Print Icon
To Previous Page IconTo Previous Page
To Previous Page IconTo Previous Page
Loading...
16
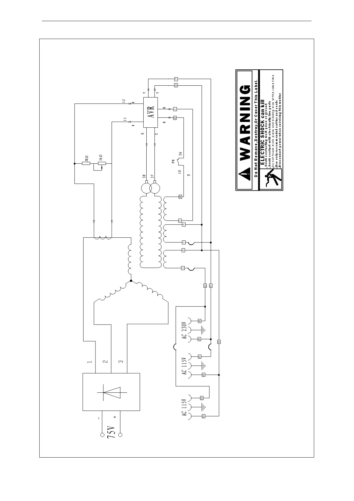
Drawing 2 Main circuit chart