EasyManua.ls Logo

Daewoo 181GOA0A - Wiring Diagram

Daewoo 181GOA0A
35 pages
Print Icon
To Next Page IconTo Next Page
To Next Page IconTo Next Page
To Previous Page IconTo Previous Page
To Previous Page IconTo Previous Page
Loading...
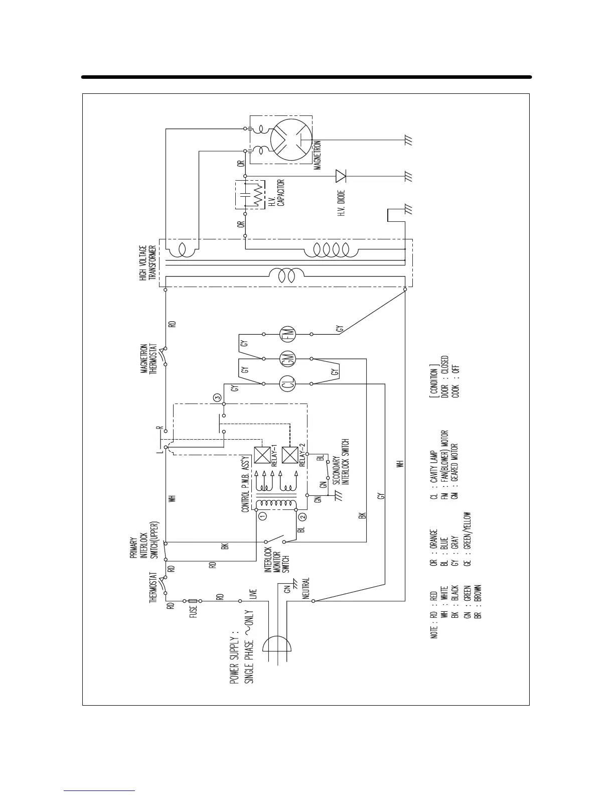
WIRING DIAGRAM
26

Related product manuals