EasyManua.ls Logo

Daewoo DWF-802 - Appendix; Wiring Diagram

Daewoo DWF-802
50 pages
Print Icon
To Next Page IconTo Next Page
To Next Page IconTo Next Page
To Previous Page IconTo Previous Page
To Previous Page IconTo Previous Page
Loading...
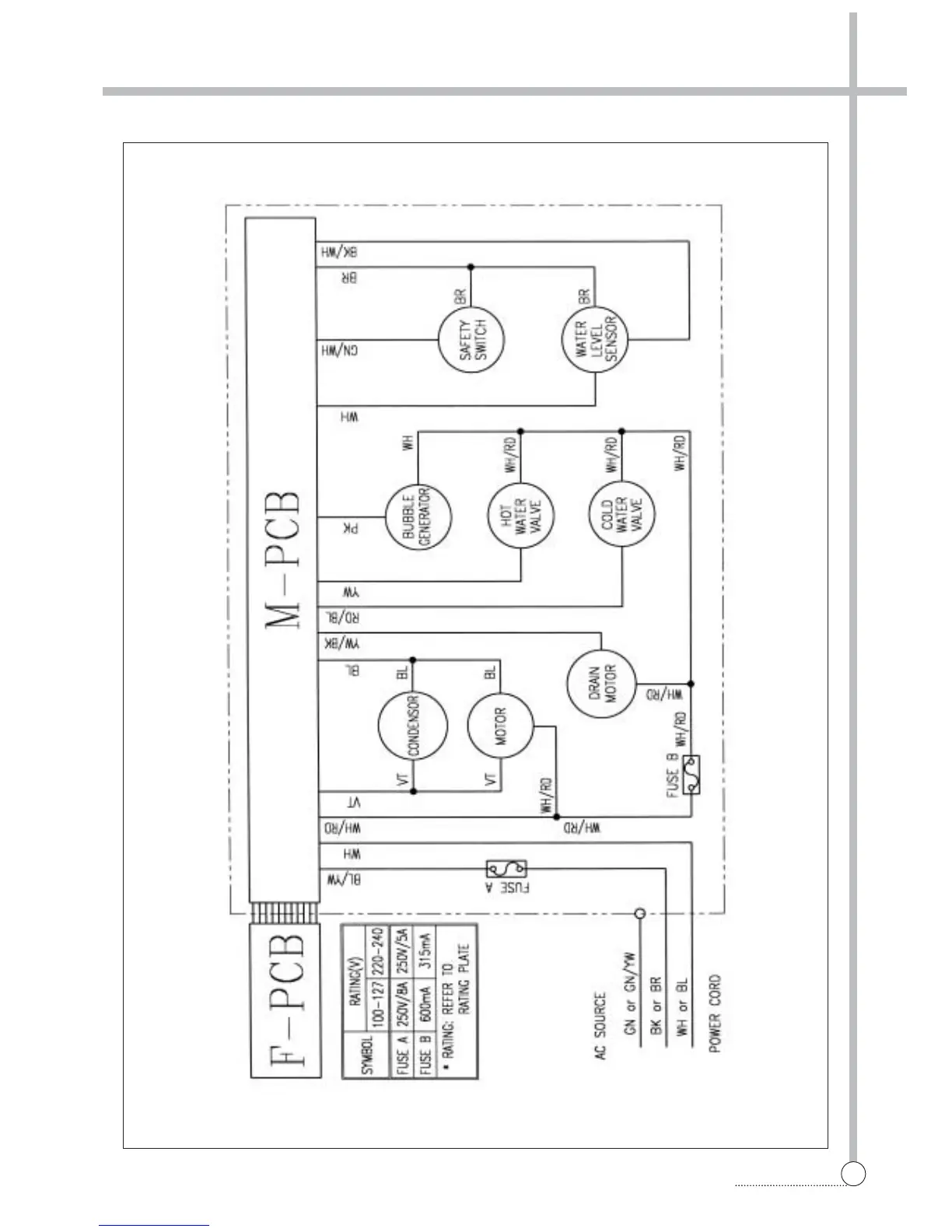
APPENDIX
33
WIRING DIAGRAM
Wiring Diagram [non-pump]

Other manuals for Daewoo DWF-802

Related product manuals