EasyManua.ls Logo

Daewoo ERF-384 - 3. WIRING DIAGRAMS; 1. ERF-334 M; 2. ERF-367 A, 387 A, 397 A, 417 A

Daewoo ERF-384
67 pages
Print Icon
To Next Page IconTo Next Page
To Next Page IconTo Next Page
To Previous Page IconTo Previous Page
To Previous Page IconTo Previous Page
Loading...
5
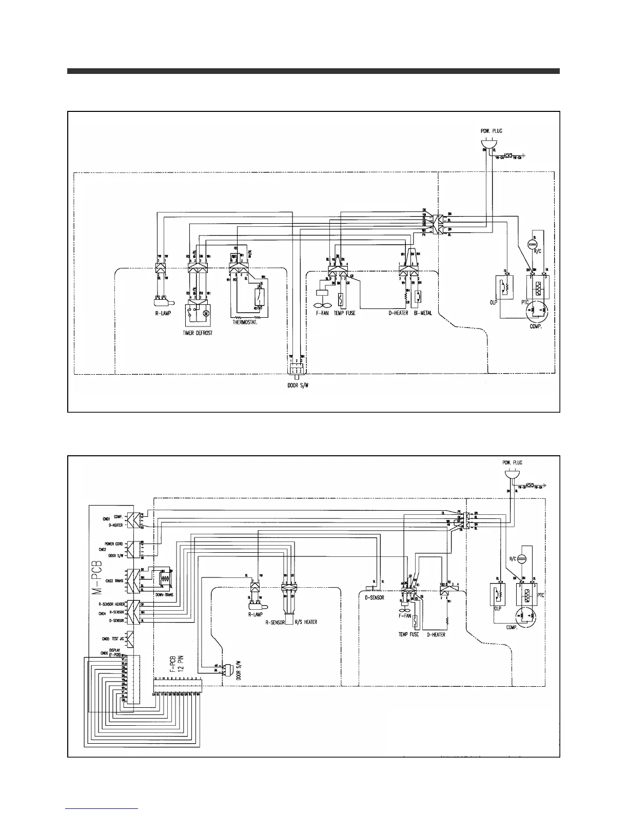
3. WIRING DIAGRAMS
1. ERF-334M
2. ERF-367A, 387A, 397A, 417A

Related product manuals