EasyManua.ls Logo

Daewoo G30E-3 - Page 32

Daewoo G30E-3
199 pages
Print Icon
To Next Page IconTo Next Page
To Next Page IconTo Next Page
To Previous Page IconTo Previous Page
To Previous Page IconTo Previous Page
Loading...
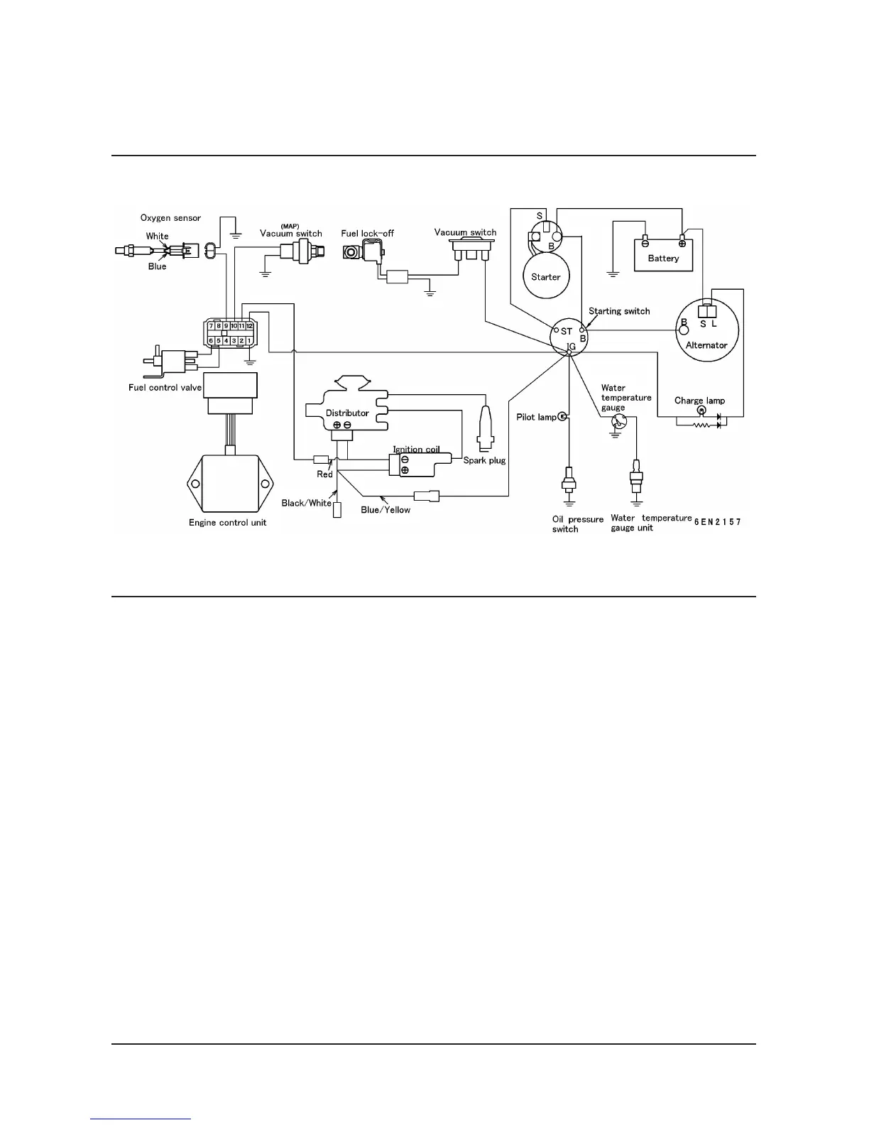
G424 Service Manual Engine System31
Wiring Diagram (LPG Engine, Low Emission Version)

Table of Contents

Other manuals for Daewoo G30E-3

Related product manuals