EasyManua.ls Logo

Daewoo KOG-8465 - Page 33

Daewoo KOG-8465
37 pages
Print Icon
To Next Page IconTo Next Page
To Next Page IconTo Next Page
To Previous Page IconTo Previous Page
To Previous Page IconTo Previous Page
Loading...
33
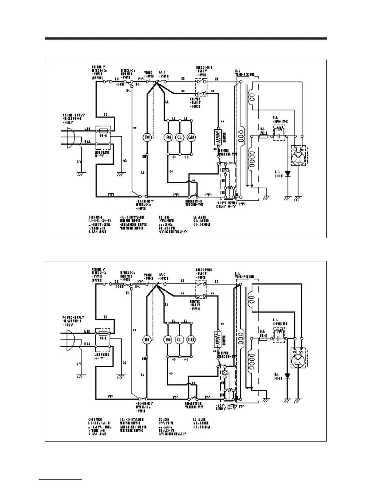
GRILL COOKING CONDITION
COMBI COOKING CONDITION

Related product manuals