EasyManua.ls Logo

Daewoo KOG-8465 - Schematic Diagram(Germany)

Daewoo KOG-8465
37 pages
Print Icon
To Next Page IconTo Next Page
To Next Page IconTo Next Page
To Previous Page IconTo Previous Page
To Previous Page IconTo Previous Page
Loading...
32
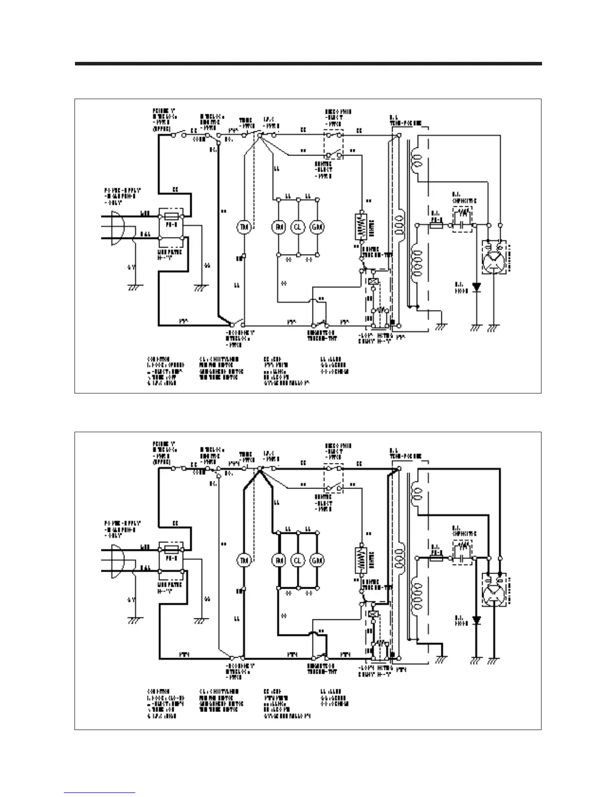
SCHEMATIC DIAGRAMS(GERMANY)
IDLE CONDITION
MICROWAVE COOKING CONDITION

Related product manuals