EasyManua.ls Logo

Daikin E Series - Page 80

Daikin E Series
453 pages
Print Icon
To Next Page IconTo Next Page
To Next Page IconTo Next Page
To Previous Page IconTo Previous Page
To Previous Page IconTo Previous Page
Loading...
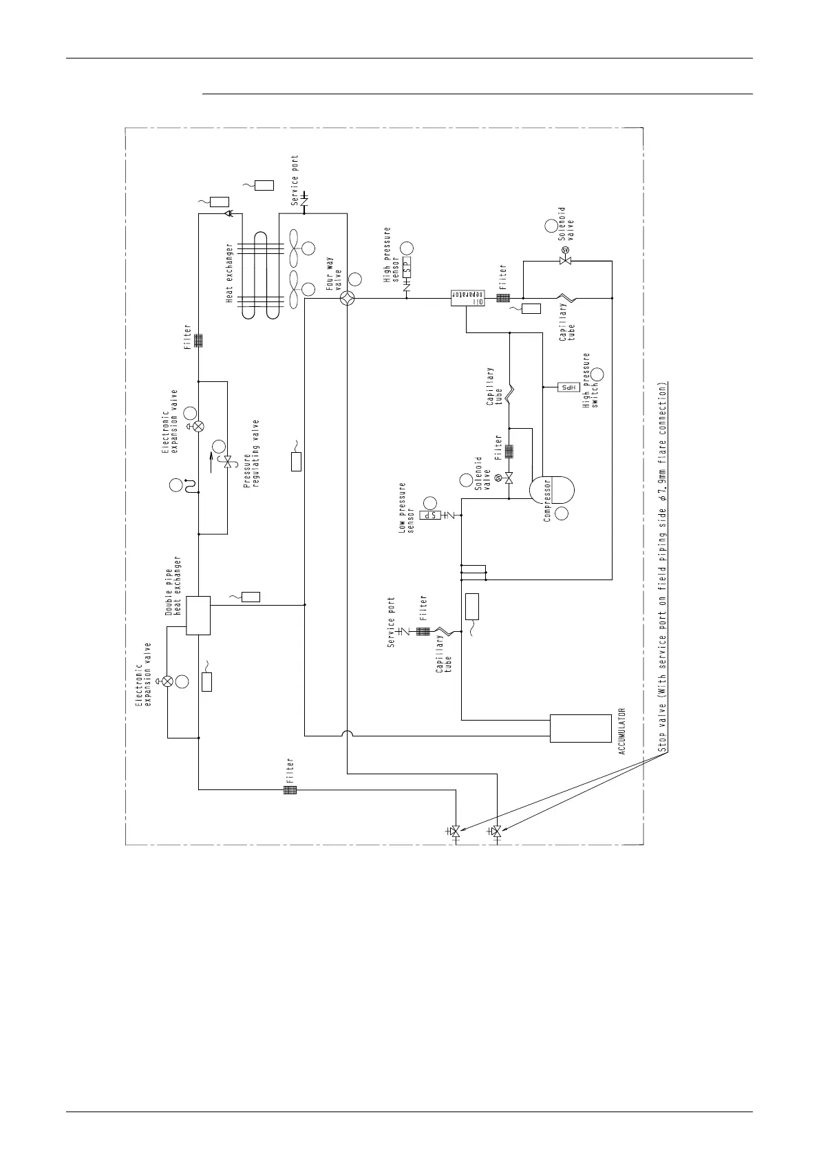
SiAU18-715 Refrigerant Circuit
Refrigerant Circuit 67
Refrigerant Circuit Diagram
C : 3D052627A
A
P
G
N
M
DD
O
H
F
S
E
T

Table of Contents

Related product manuals