EasyManua.ls Logo

Daikin FTN80FXV1 - Model

Daikin FTN80FXV1
62 pages
Print Icon
To Next Page IconTo Next Page
To Next Page IconTo Next Page
To Previous Page IconTo Previous Page
To Previous Page IconTo Previous Page
Loading...
43
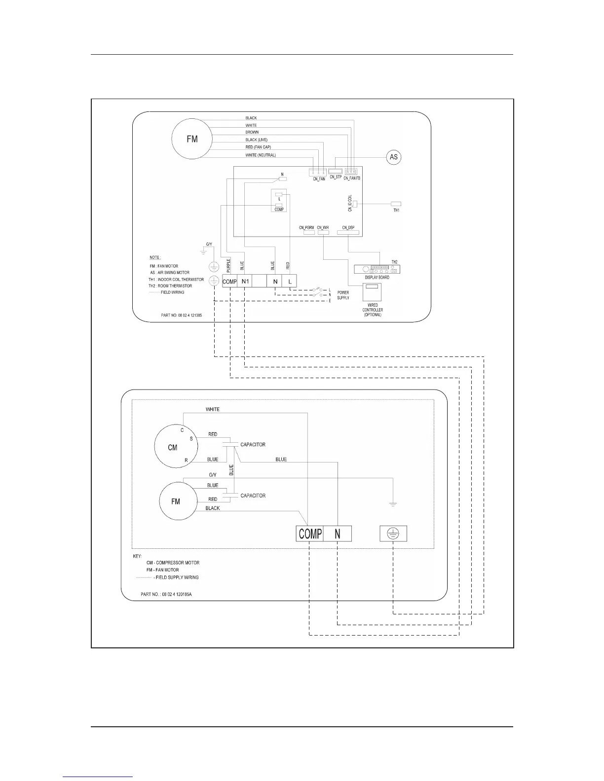
Wiring Diagram
Indoor Unit
Model: FTN50/60JXV1
Outdoor Unit
Model: RN50/60CJXV1