EasyManua.ls Logo

Daikin VRV 5 RXYA8A7Y1B - Piping Diagram: Outdoor Unit

Daikin VRV 5 RXYA8A7Y1B
200 pages
Print Icon
To Next Page IconTo Next Page
To Next Page IconTo Next Page
To Previous Page IconTo Previous Page
To Previous Page IconTo Previous Page
Loading...
27 | Technical data
Installer and user reference guide
190
RYMA5+RXYA8~20A7Y1B
VRV 5 heat pump
4P749918-1 – 2023.12
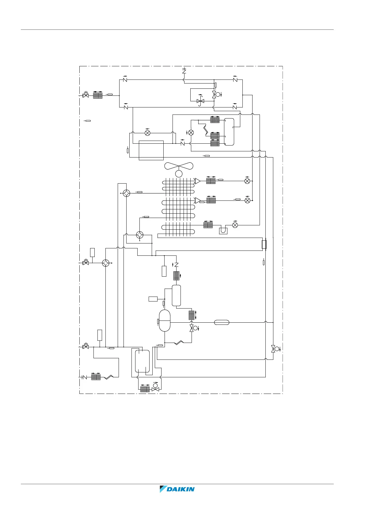
27.2 Piping diagram: Outdoor unit
Piping diagram: 5~12HP
a
b
d
3D138283
e
c
Y2E
R16T
Y1E
R5T
Y5S
R8T
R10T
R12T
R15T
Y10S
Y2S
R7T
Y4E
R6T
Y3E
R11T
R4T
Y5E
M1F
R3T
S1NPL
Y3S
R21T
Y11S
M1
S1NPH
S1PH
Y4S
Y8S
PHE
R13T
R9T
R1T
S2PH
HPS
HPS
M
sv
sv
sv
sv
a Stop valve (liquid)
b Service port
c Stop valve (gas)
d Stop valve (equalising pipe)
e Charge port

Table of Contents

Other manuals for Daikin VRV 5 RXYA8A7Y1B

Related product manuals