EasyManua.ls Logo

Daikin VRVII - Error Code F3: Abnormal Discharge Pipe Temperature

Daikin VRVII
385 pages
Print Icon
To Next Page IconTo Next Page
To Next Page IconTo Next Page
To Previous Page IconTo Previous Page
To Previous Page IconTo Previous Page
Loading...
Troubleshooting by Indication on the Remote Controller
131
Troubleshooting
YES
NO
YES
YES
External factor
other than error
(for example,
noise etc.).
NO
Ensure correct
connection.
Return to
normal?
The
connector of
outdoor unit PCB for
electronic expansion
valve is
connected.
NO
Replace the
outdoor unit
PCB.
The coil
resistance of
electronic expansion
valve is normal.
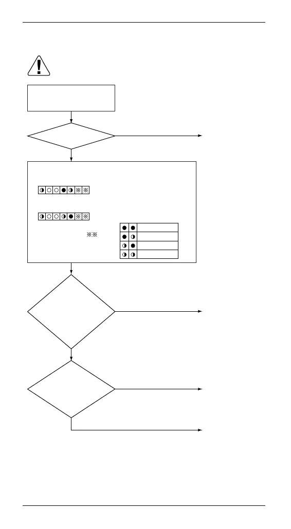
(1)
Caution
Be sure to turn off the power switch before
connecting or disconnecting connectors, or parts
may be damaged.
Turn power supply OFF,
and turn power supply ON
again.
Check the electronic expansion valve corresponding
to the error code “E9” in the monitor mode.
{ When Check 4 shows as follows:
Electronic expansion valve for
main use
{ When Check 4 shows as follows:
Electronic expansion valve for
subcooling
{ Explanation of “ ”
Master unit
Slave unit 1
Slave unit 2
System
Replace the
electronic
expansion valve
coil.

Table of Contents

Related product manuals