EasyManua.ls Logo

Danfoss ECL Comfort A315

Danfoss ECL Comfort A315
32 pages
To Next Page IconTo Next Page
To Next Page IconTo Next Page
To Previous Page IconTo Previous Page
To Previous Page IconTo Previous Page
Loading...
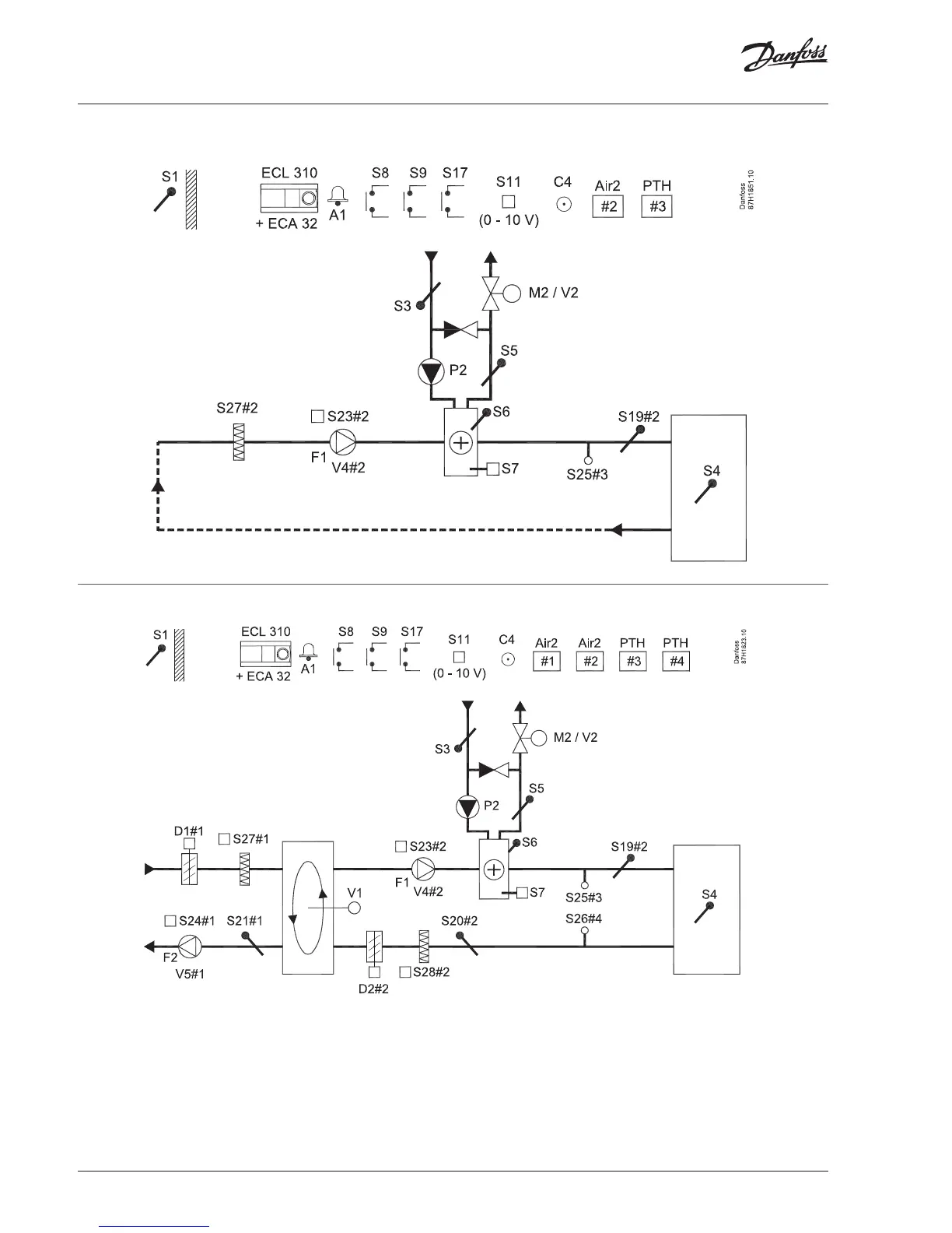
A315.1, ex. b
A315.3, A315.4, ex. a
Installation Guide, ECL Comfort 310, A315, 24 V
2 | © Danfoss | 2018.09
VI.LV.K2.00

Related product manuals