EasyManua.ls Logo

DCS RGS-305 - RGS 36 Wiring Diagram

DCS RGS-305
30 pages
Print Icon
To Next Page IconTo Next Page
To Next Page IconTo Next Page
To Previous Page IconTo Previous Page
To Previous Page IconTo Previous Page
Loading...
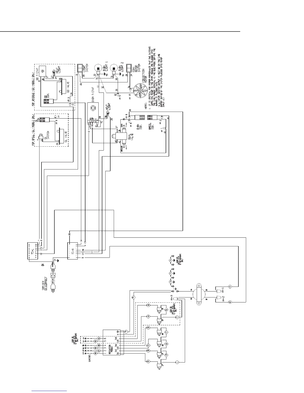
RGS-36 WIRING DIAGRAM
18

Related product manuals