EasyManua.ls Logo

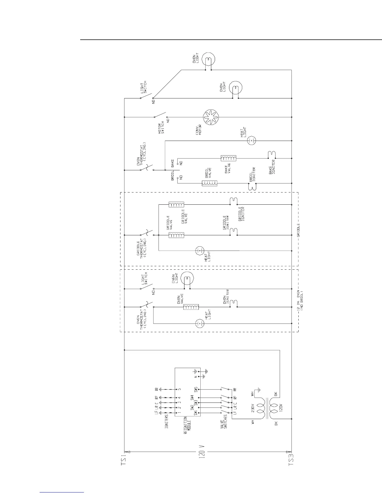
DCS RGS-305 - RGS 485 Wiring Schematic

DCS RGS-305
30 pages
Print Icon
To Next Page IconTo Next Page
To Next Page IconTo Next Page
To Previous Page IconTo Previous Page
To Previous Page IconTo Previous Page
Loading...
RGS-485 SCHEMATIC
21

Related product manuals