EasyManua.ls Logo

Dea NET24N - Page 48

Dea NET24N
208 pages
Go to English
To Next Page IconTo Next Page
To Next Page IconTo Next Page
To Previous Page IconTo Previous Page
To Previous Page IconTo Previous Page
Loading...
46
7 98 10 11 12 13 14 15
16 17
18
19
20
21
22
23
24
25
26
27
28
29
31 3033 32
2
1
4
3
6
5
ABAB
FLASHWARNING
J5 J9
F2
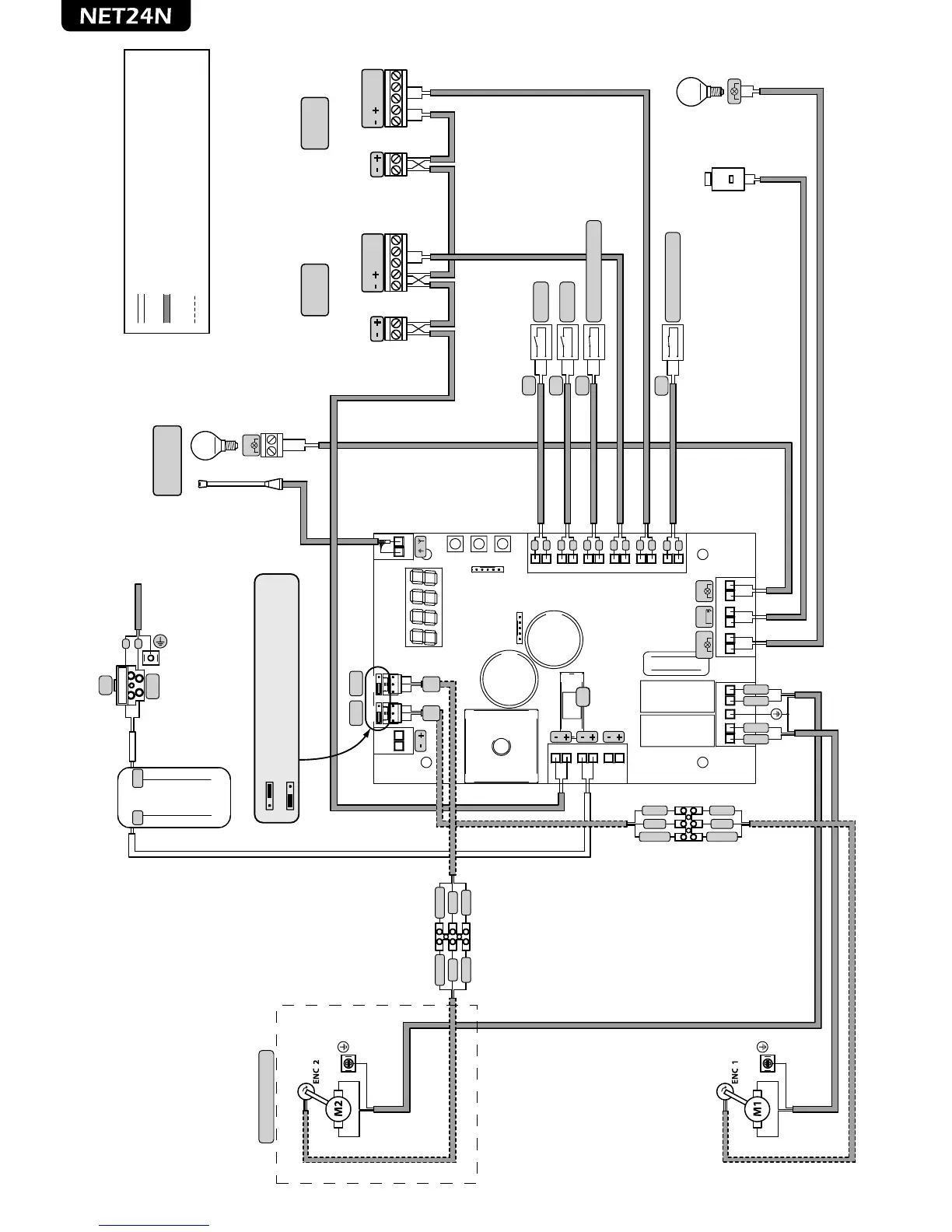
ENCODER WIRING ONLY IF PRESENT
INTERNAL WIRING SET BY THE FACTORY
EXTERNAL WIRING SET BY THE INSTALLER
N.O.
N.O.
RG58
CON1
ENC
M2
ENC
M1
230V
22V
N.C.
SAFETY (Only if needed)
F
N
START
PED
TX RX
COM
N.C.
N.O.
TX RX
COM
N.C.
N.O.
PHOTO 2
External
PHOTO 1
Internal
Mot 2 (Only if present)
TRANSFORMER
230V/22V
POWER SUPPLY
230V~ 50Hz ±10%
OPEN GATE WARNING LIGHT
24V 15w
ELECTRIC-LOCK
art.110
LOCK
FLASH
LUMY/24A/S
max 15W
COM
N.O.
COM
N.O.
COM
N.C.
COM
N.C.
COM
N.C.
F2
F1
2 x 1 mm
2
2 x 1 mm
2
2 x 0,5 mm
2
2 x 0,5 mm
2
2 x 0,5 mm
2
2 x 0,5 mm
2
2 x 0,5 mm
2
2 x 0,5 mm
2
2 x 0,5 mm
2
2 x 0,5 mm
2
3 x 1,5 mm
2
3 x 1,5 mm
2
3 x 0,22 mm
2
3 x 0,22 mm
2
A
A position = operators with encoder (remind to set P029=0)
B position = operators without encoder (remind to set P029=1)
N.C.
STOP (Only if needed)
COM
N.C.
2 x 0,5 mm
2
BLUE
RED
BROWN
WHITE
GREEN
BROWN
WHITE
GREEN
BROWN
WHITE
GREEN
BROWN
WHITE
GREEN
BLUE
RED

Other manuals for Dea NET24N

Related product manuals