EasyManua.ls Logo

Deckma OMD-24 Series - Functional Buttons; Functional Button TEST

Deckma OMD-24 Series
114 pages
Print Icon
To Next Page IconTo Next Page
To Next Page IconTo Next Page
To Previous Page IconTo Previous Page
To Previous Page IconTo Previous Page
Loading...
DECKMA
HAMBURG
Page: 69
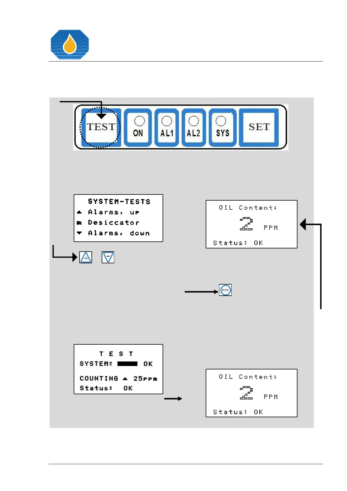
21.2 Functional Buttons
21.2.1 Functional Button “TEST”
Pressing the “TEST” button directly
leads into the “SYSTEM-TESTS”
menu.
or
Press the “+ button if you want to
activate the alarms test counting
upwards, or press the - button if
you want to activate the alarms test
counting downwards. Please wait
until the Alarms Test is completed, as
indicated by countdown value and
progress bar.
By Pressing the “ESC” button, the
normal operation display will appear.

Table of Contents

Related product manuals