EasyManua.ls Logo

Denyo DCA-6LSX - Page 59

Denyo DCA-6LSX
64 pages
Print Icon
To Next Page IconTo Next Page
To Next Page IconTo Next Page
To Previous Page IconTo Previous Page
To Previous Page IconTo Previous Page
Loading...
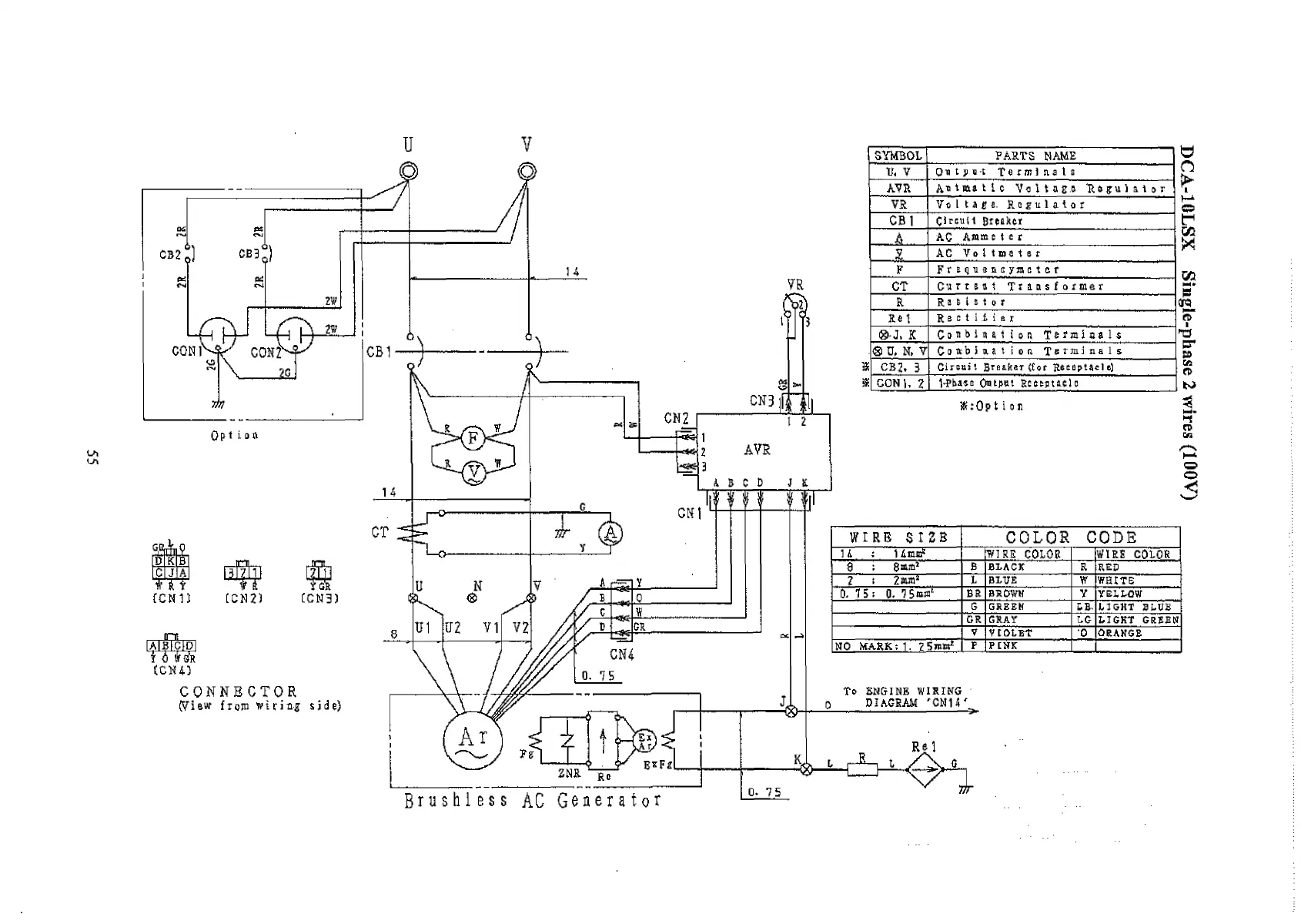
CONNECTOR
pi aw fiojn tfirin-я side)
SYMBOL
FARTS NAME
II, V
Output Terminals
AYR
Aetmatlc VoltaE.e ib i
VR
Voltage. RtrtlaUt
CB 1
Circuit Breaker
.A...
AC Ammetcr
.1.
AC Voltmeter
F
frequenc/meter
CT
Current Transformer
R
Resistor
Re 1
Rectifier
®-J, К
Conbiriation Terminals
<3 D, H, V
Combination Terminals
CB2, 3
Circuit Breaker (tor Reeeptaele)
CON), 2
VPbase Cwtjtnt Rteepta.ele
Ж:0р t i о n
W IRE S IZ B
C O L O R
C O D E
H : 1 Emm1
WIRE
COLOR
WIRE COLOR
8 : 8л»1
В BLACK
R
RED
7 : 2mm1
I BLUE
V
WHITE
0, 15 ; 0. 1 Stem1
BR BROWN
Y
YELLOW
G GREEN
LB-
LIGHT BLUE
GR GRAY
LG LIGHT GREEN
V
VIOLET
o ORANGE
NO MARK: 1. 2 5mm1
F P INK
To ENGINE WIRING
о DIAGRAM J CMH J
Re 1
B n i s h l e s s AC G e n e r a t o r
DCA-10LSX Single-phase 2 wires (100V)

Related product manuals