EasyManua.ls Logo

DERRICK DE-7200 - Page 27

Default Icon
167 pages
Print Icon
To Next Page IconTo Next Page
To Next Page IconTo Next Page
To Previous Page IconTo Previous Page
To Previous Page IconTo Previous Page
Loading...
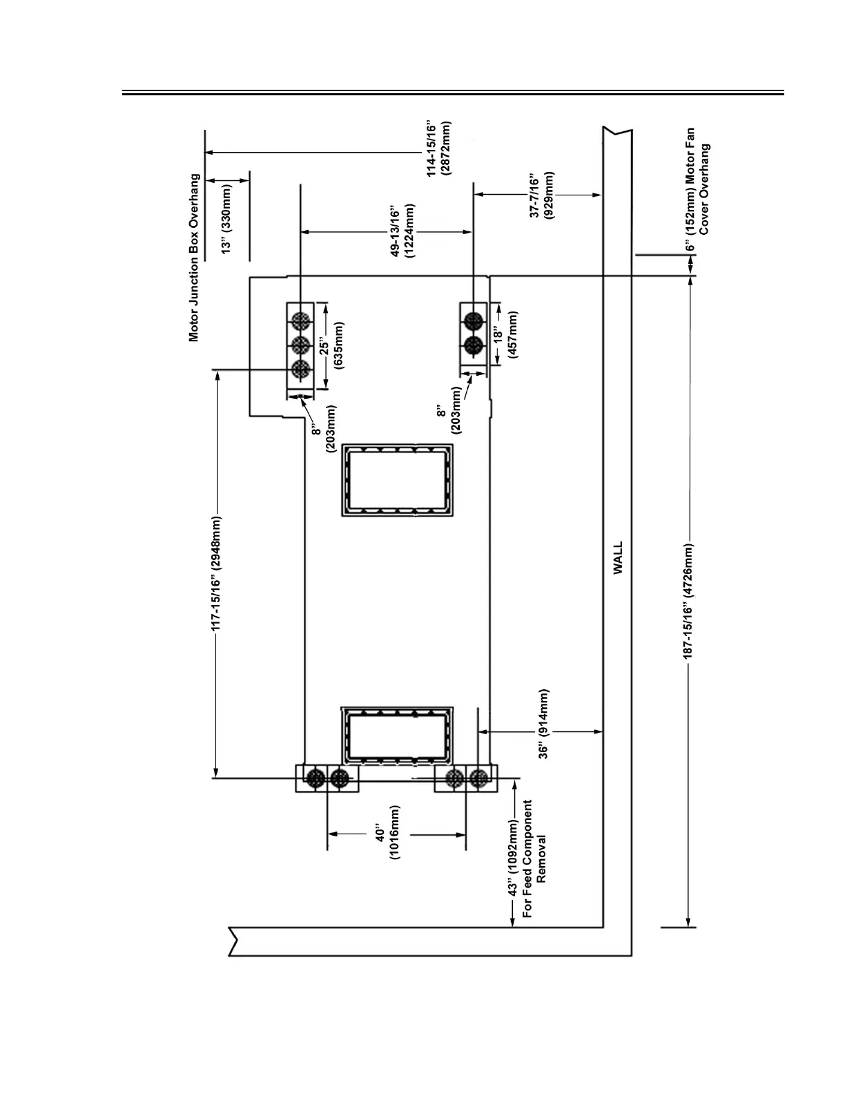
INSTALLATION
01 Jan 14 3-7
DE-7200VFDCentrifuge
Figure 3-4. Centrifuge Installation Site Layout

Table of Contents