EasyManua.ls Logo

DERRICK DE-7200 - Page 84

Default Icon
167 pages
Print Icon
To Next Page IconTo Next Page
To Next Page IconTo Next Page
To Previous Page IconTo Previous Page
To Previous Page IconTo Previous Page
Loading...
MAINTENANCE
5-22 31 Dec 13
DE-7200VFDCentrifuge
TROUBLESHOOTING (CONT’D)
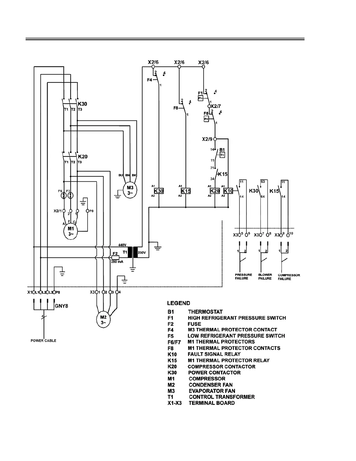
Figure 5-10. Air Conditioner Electrical Schematic Diagram

Table of Contents