EasyManua.ls Logo

Dometic DOTR12CSIV - Overall Circuit Diagram; Schematic Diagram

Dometic DOTR12CSIV
46 pages
Print Icon
To Next Page IconTo Next Page
To Next Page IconTo Next Page
To Previous Page IconTo Previous Page
To Previous Page IconTo Previous Page
Loading...
5-1
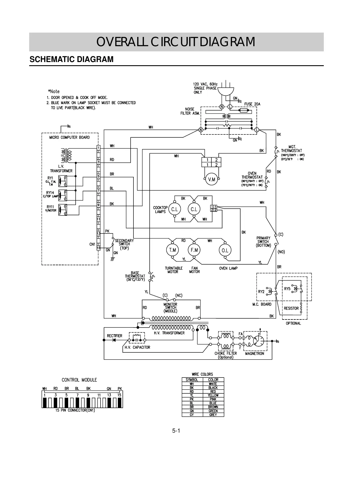
SCHEMATIC DIAGRAM
OVERALL CIRCUIT DIAGRAM

Related product manuals