Home
Dometic
Refrigerator
RH341LD
Page 25 (Wiring Diagrams - Models With Lighting)
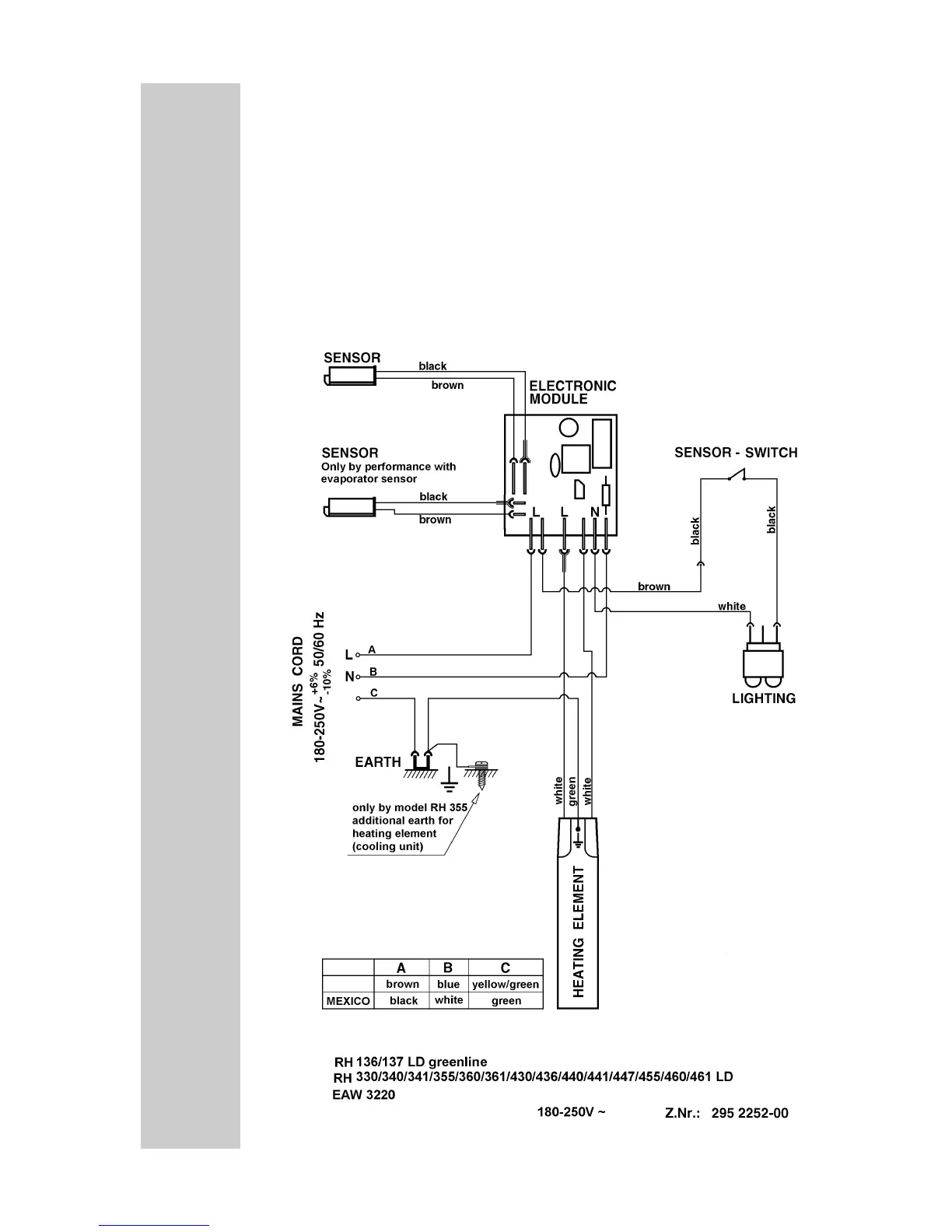
Dometic RH341LD - Wiring Diagrams - Models With Lighting; Wiring for Models With Lighting
36 pages
Manual
Save Page as PDF
To Next Page
To Next Page
To Previous Page
To Previous Page
Loading...
25
17.2
Refrigerators
with
Lighting
RH330LD,
EA330L,
RH340LD,
RH341LD,
RH
355LD,
EA355L,
RH360LD,
RH361LD,
RH430LD,
RH440LD,
RH441LD,
RH
455LD,
RH460LD,
RH461LD,
EA
W3220
24
26
Table of Contents
Main Page
Default Chapter
2
Table of Contents
2
1 Summery of Models
3
2 Electronics
3
Fuzzy Logic
3
Fuzzy Logic with 2 Sensors
3
3 Automatic Defrost Function
4
4 Cooling Unit
5
5 Heating Shell
5
Resistances at Heating Elements
5
6 Lighting
6
7 Installation
8
8 Securing
9
9 Changing the Sliding Hinge
10
10 Changing the Decorative Panel
11
11 Automatic Door Control (ADC)
11
Mechanical ADC
11
Automatic Door Control (Electrical)
13
12 Mounting a Minisafe
18
13 Storing Goods
19
14 Troubleshooting
20
15 Energy Saving Tips
20
16 Technical Data
21
17 Wiring Diagrams
24
Refrigerators Without Lighting
24
Refrigerators with Lighting
25
Refrigerators with 55L/56L Capacity
26
18 Hipro Generation
27
19 Hipro Electronic
27
Temperature in the Hipro
27
Self-Test of the Electronics
28
Automatic Fault Analysis
28
Automatic Defrost Function
29
Cooling Unit Check
29
Heating Shell
29
20 Lighting
30
21 Automatic Door Control
30
22 Operation Intervention
30
23 Installation
31
24 Securing
31
25 Changing the Sliding Hinge
31
26 Energy Saving Tips
31
27 Manual Fault Analysis
32
28 Technical Data
32
29 Wiring Diagram/ Occupancy Electronics
33
Related product manuals
Dometic RH330LD
36 pages
Dometic RH 141
14 pages
Dometic RH430LG
192 pages
Dometic RH418NTE
228 pages
Dometic RH440LDC
24 pages
Dometic RH423LDA
24 pages
Dometic RH 465LD
10 pages
Dometic RH430 NTE
208 pages
Dometic RH 423LDAG
9 pages
Dometic miniBar RH 161
8 pages
Dometic ECOLINE RH430LD
211 pages
Dometic miniBar RH 440LD
12 pages