EasyManua.ls Logo

DUUN VM420 - Page 66

Default Icon
88 pages
Print Icon
To Next Page IconTo Next Page
To Next Page IconTo Next Page
To Previous Page IconTo Previous Page
To Previous Page IconTo Previous Page
Loading...
Spare parts catalogue
DUUN
Fire wood processor VM420
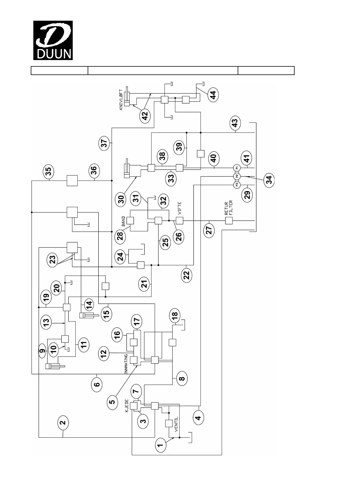
Group: 141- Connection diagram Edition: 1.2009
66