EasyManua.ls Logo

Edco 39200HD - Wiring Diagram

Edco 39200HD
28 pages
Print Icon
To Next Page IconTo Next Page
To Next Page IconTo Next Page
To Previous Page IconTo Previous Page
To Previous Page IconTo Previous Page
Loading...
HD-KL14-0124
Page 22
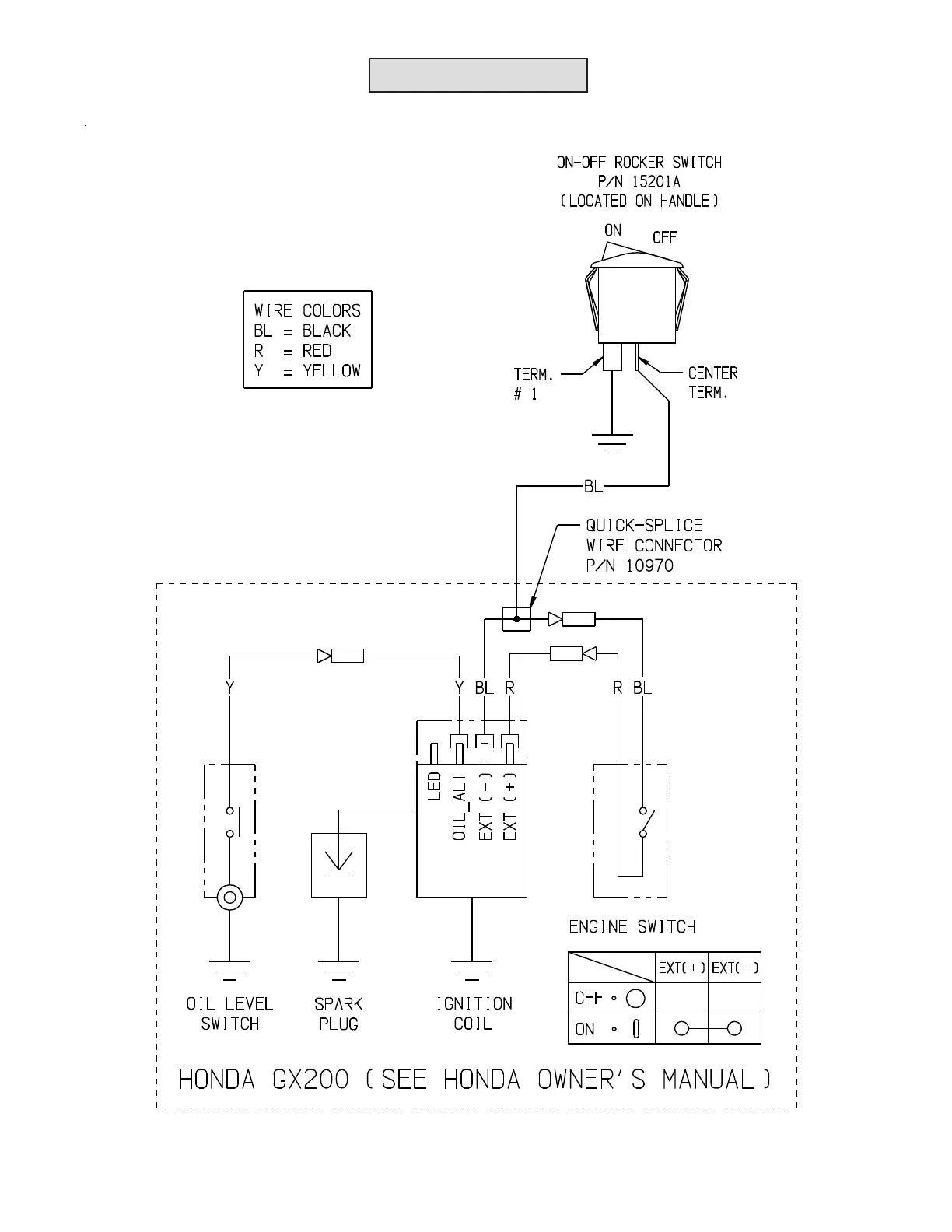
WIRING DIAGRAMWIRING DIAGRAM

Related product manuals