EasyManua.ls Logo

Edelbrock 70404 - 3.2 Nitrous Electrical System Wiring Diagram

Edelbrock 70404
23 pages
Print Icon
To Next Page IconTo Next Page
To Next Page IconTo Next Page
To Previous Page IconTo Previous Page
To Previous Page IconTo Previous Page
Loading...
©2003 Edelbrock Corporation
Brochure No. 63-0148
Rev. 2/03
Page 15 of 23
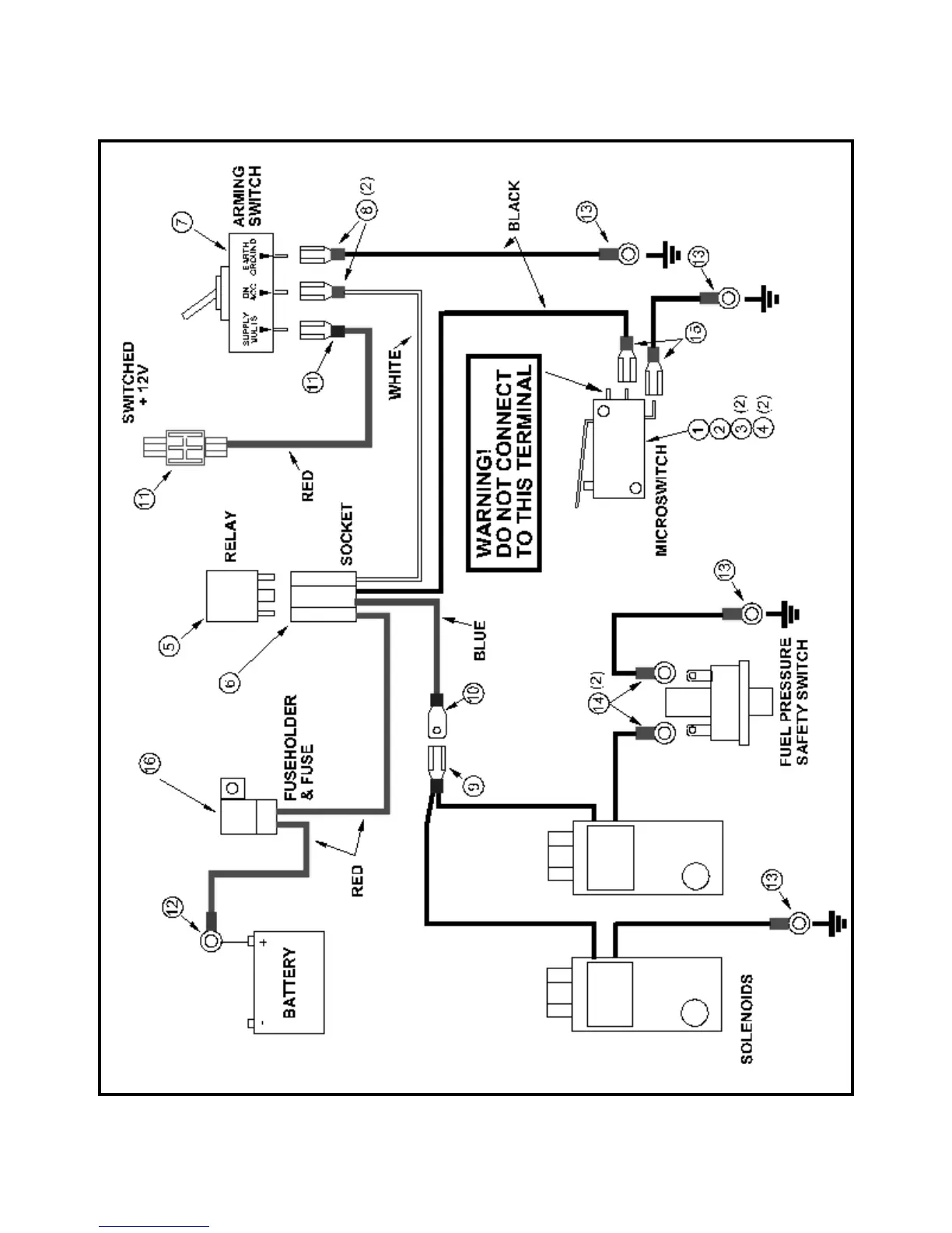
3.2 Nitrous Electrical System Wiring Diagram

Related product manuals