EasyManua.ls Logo

eka KF 912 - Wiring Layouts

eka KF 912
20 pages
Print Icon
To Next Page IconTo Next Page
To Next Page IconTo Next Page
To Previous Page IconTo Previous Page
To Previous Page IconTo Previous Page
Loading...
_ TECNOEKA Srl _________________________________________________________ use and instruction manual _
_ page 12 _________________________________________________________________________________________
1
11
13
33
3.
. .
. Wiring
Wiring Wiring
Wiring layouts
layoutslayouts
layouts
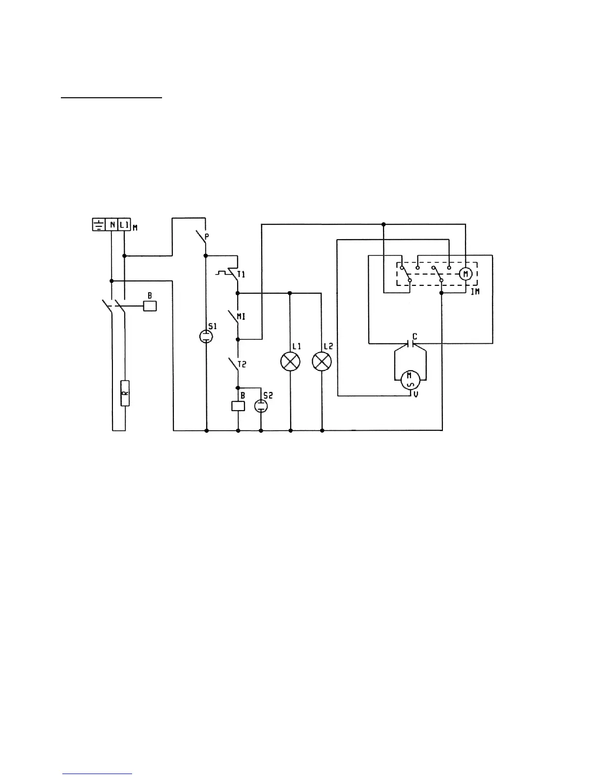
MOD. KF 937
MOD. KF 937MOD. KF 937
MOD. KF 937
Key
KeyKey
Key
M Power terminal board
P "End of cooking" programmer
MI Door microswitch
T1 Safety thermostat
T2 Control thermostat
R Circular heating-element
L1-L2 Lighting lamps
V Radial motoventilator
C Capacitor
IM Operating direction reversing element
B Contactor coil
S1 Power line indicator light
S2 Thermostat indicator light

Related product manuals