EasyManua.ls Logo

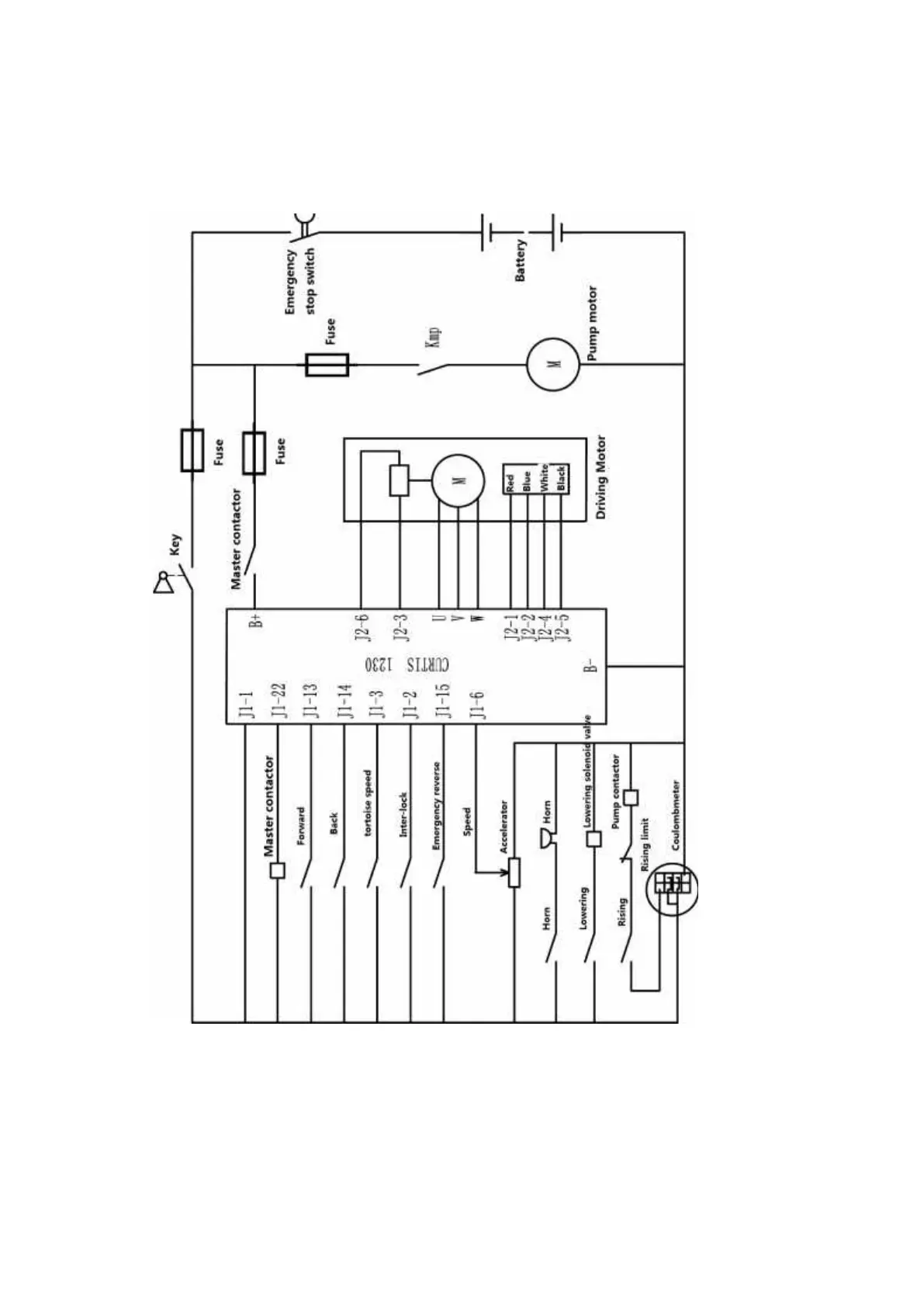
EKKO EB20E - 6 Electrical Schematic Diagram

EKKO EB20E
25 pages
Print Icon
To Next Page IconTo Next Page
To Next Page IconTo Next Page
To Previous Page IconTo Previous Page
To Previous Page IconTo Previous Page
Loading...
10
6.Electrical schematic diagram

Other manuals for EKKO EB20E

Related product manuals